GM Service Manual Online
For 1990-2009 cars only
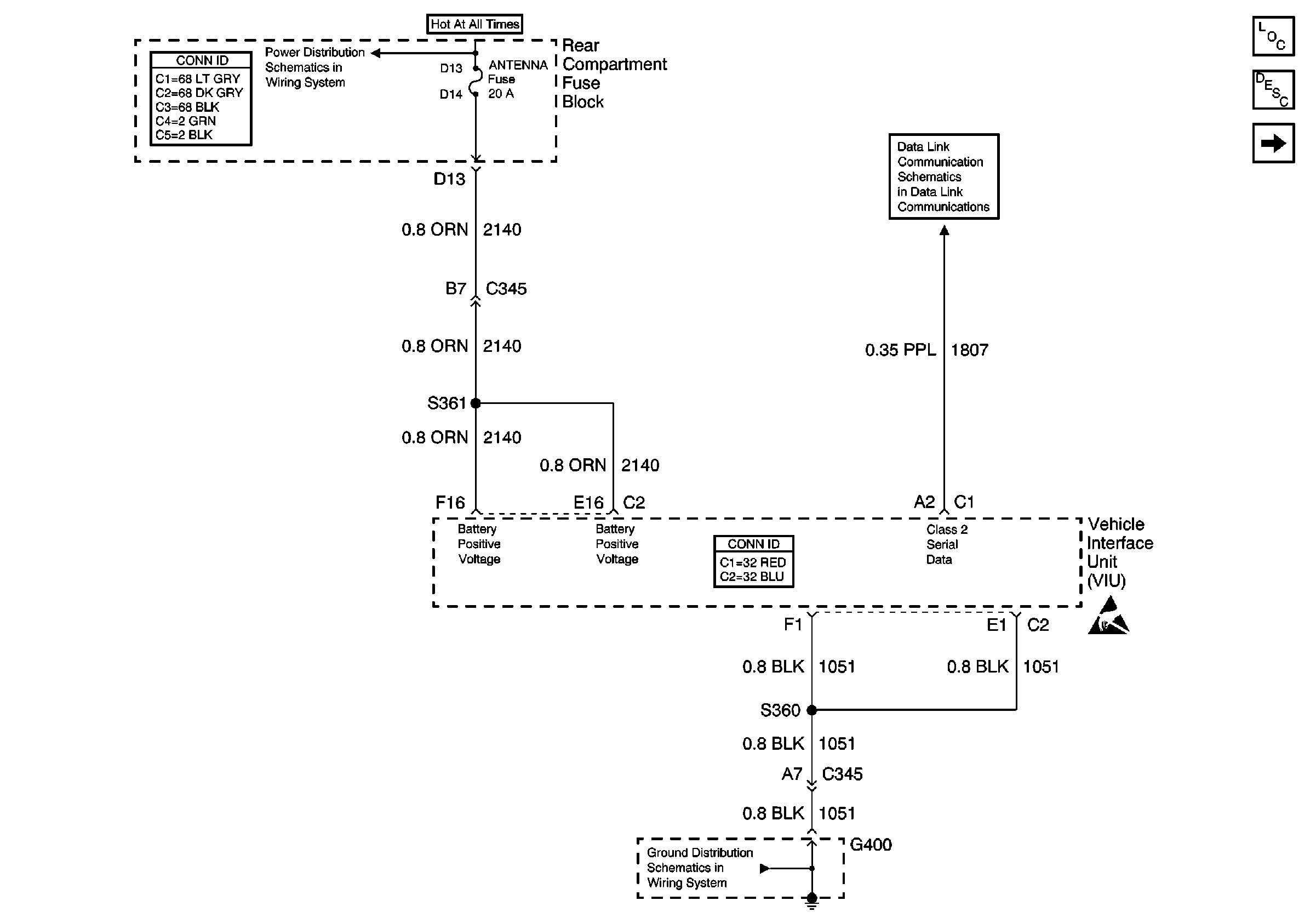
Figure 1:

Power and Ground


Object Number: 651961  Size: FS
Cellular Communication Components
Cellular Telephone Circuit Description
Keypad and Mic Signals
Class 2 (2 of 2)
ANTENNA, RSS, HTD MIR, and HTD BACKLT Fuses
G400
Handling ESD Sensitive Parts Notice
Figure 2:

Keypad and Mic Signals


Object Number: 651964  Size: FS
Cellular Communication Components
Cellular Telephone Circuit Description
VIU and VCU Signals
Power and Ground
G400
G400
Handling ESD Sensitive Parts Notice
Figure 3:

VIU and VCU Signals


Object Number: 651966  Size: FS
Cellular Communication Components
Cellular Telephone Circuit Description
Keypad and Mic Signals
Handling ESD Sensitive Parts Notice