GM Service Manual Online
For 1990-2009 cars only
Makes
🢒
Cadillac
🢒
2000
🢒
Eldorado
🢒 Backup Lamps
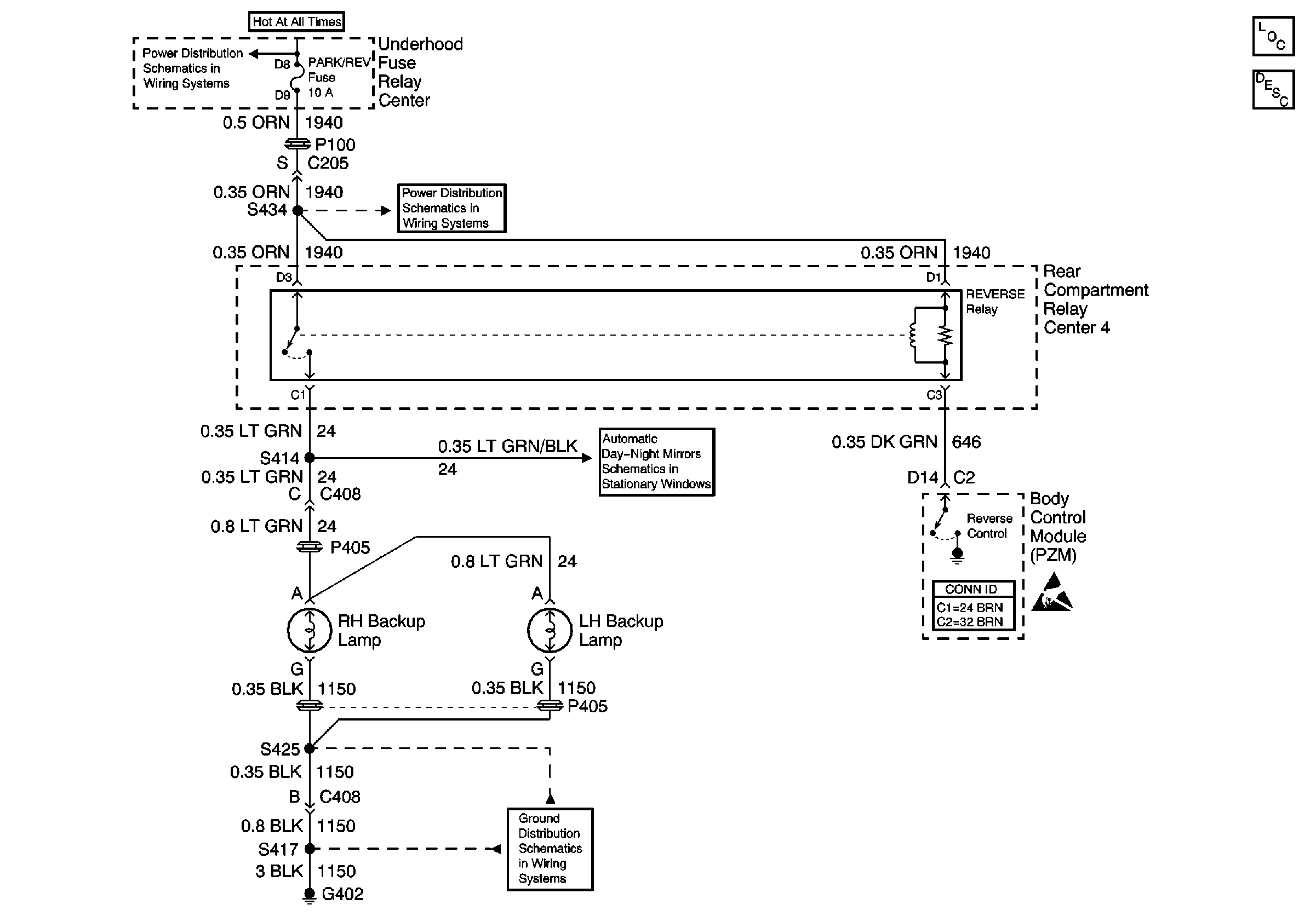
Backup Lamps
Backup Lamps
Lighting Systems Components
Interior Lights Circuit Description
IGN 1, COOL FANS, BATT 1, and BRAKES Fuses
PCM (BAT), A/C COMP, PARK/REV Fuses and A/C COMPRESSOR Relay
G402
Handling ESD Sensitive Parts Notice