GM Service Manual Online
For 1990-2009 cars only
Makes
🢒
Cadillac
🢒
2000
🢒
Eldorado
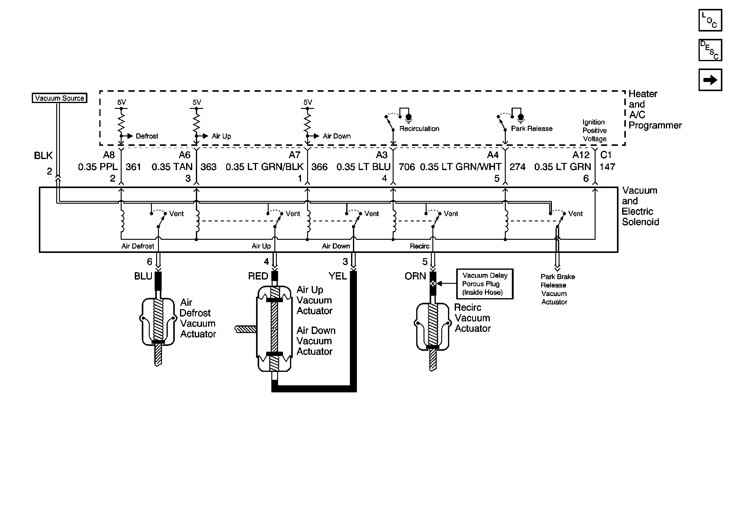
🢒 Vacuum and Electric Solenoids
Vacuum and Electric Solenoids
Vacuum and Electric Solenoids
HVAC Components
HVAC Air Delivery/Temperature Control Circuit Description
Actuators