GM Service Manual Online
For 1990-2009 cars only
Makes
🢒
Cadillac
🢒
2001
🢒
Eldorado
🢒
Body and Accessories
🢒
Wiring Systems
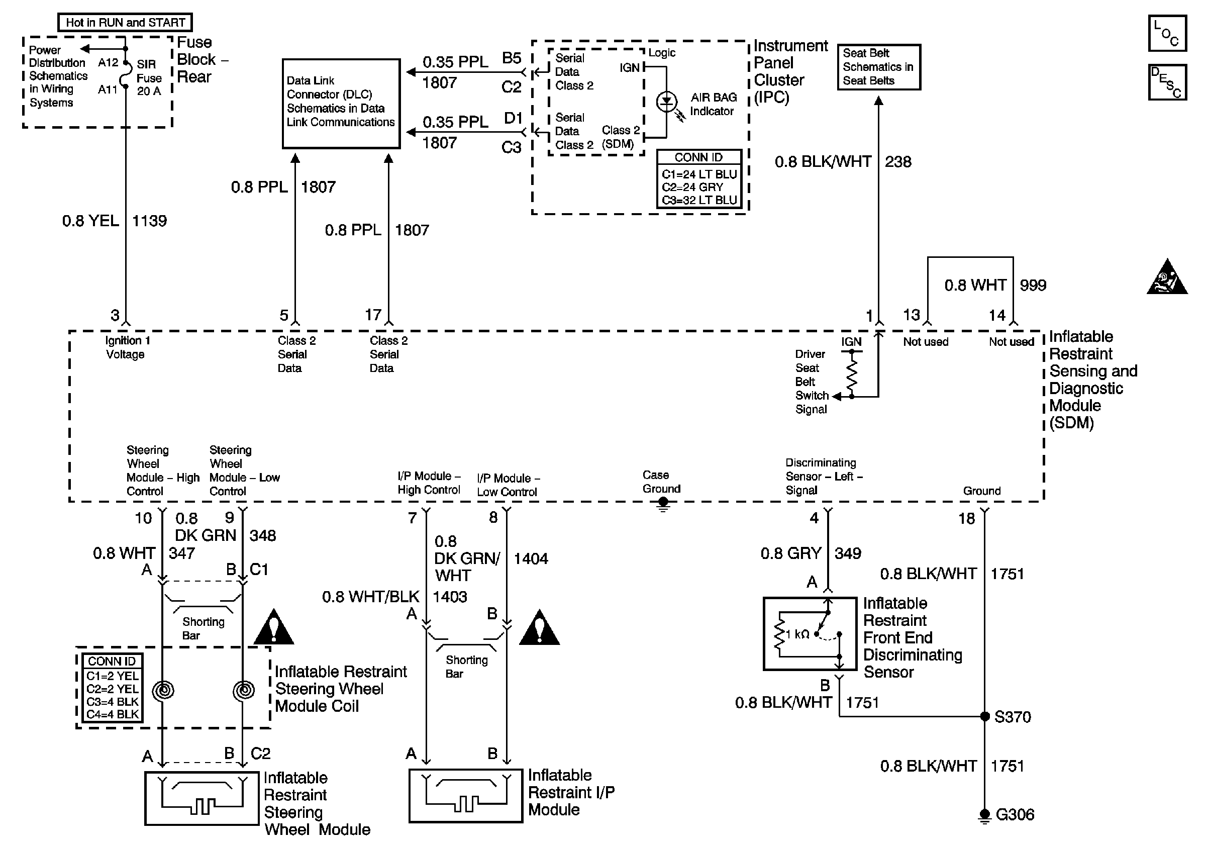
🢒 SIR Schematics
Master Electrical Component List
SIR Handling Caution
LAMPS and IGN 1 Fuses
Power, Ground, and Class 2 (2 of 2)
Seat Belt Switch and Seat Belt Indicator