GM Service Manual Online
For 1990-2009 cars only
Makes
🢒
Cadillac
🢒
2001
🢒
Eldorado
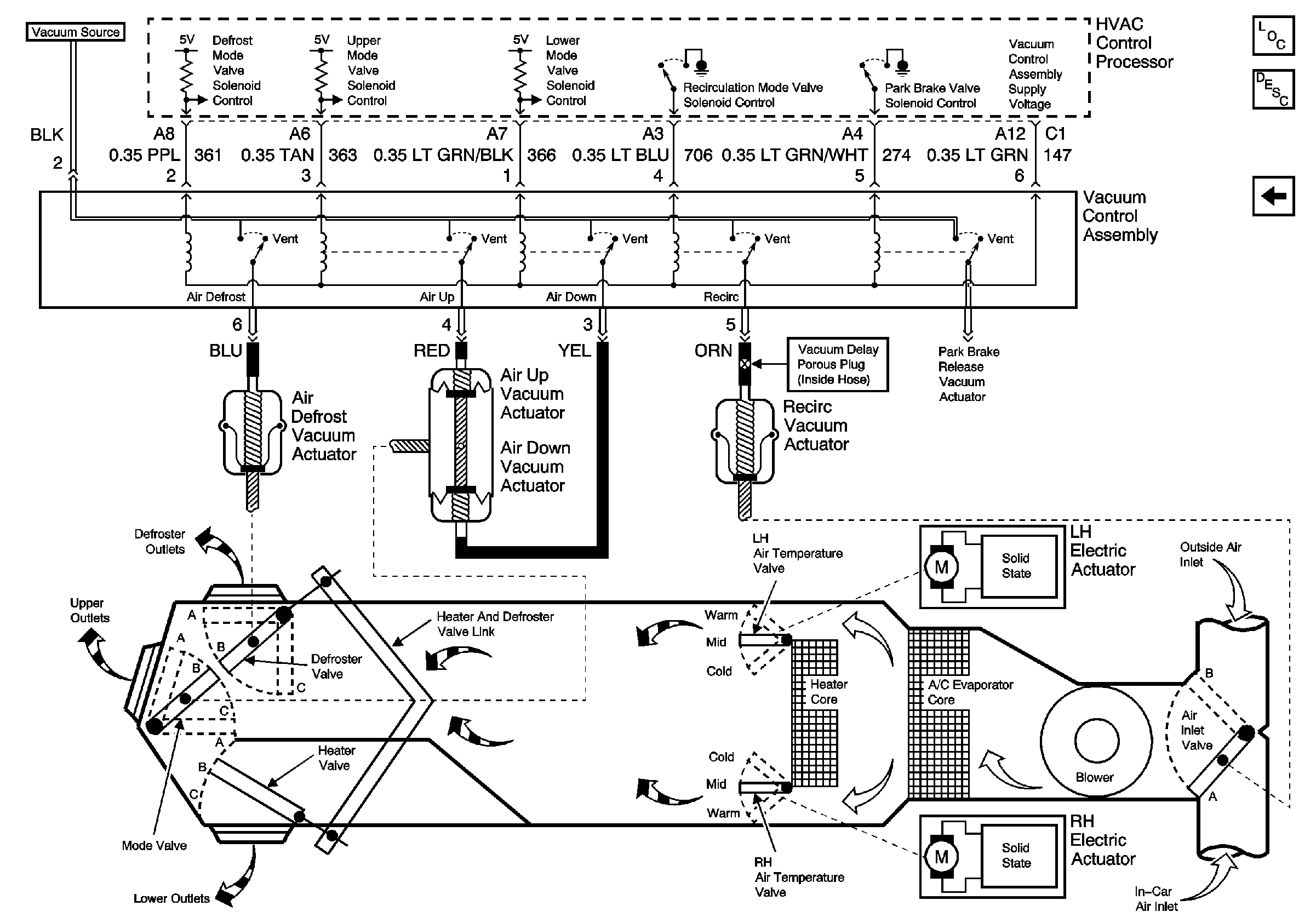
🢒 Air Delivery/Temperature Control Vacuum and Electric Solenoids
Air Delivery/Temperature Control Vacuum and Electric Solenoids
Air Delivery/Temperature Control Vacuum and Electric Solenoids
Master Electrical Component List
Steering Wheel Control Switch