GM Service Manual Online
For 1990-2009 cars only
Makes
🢒
Cadillac
🢒
2002
🢒
Eldorado
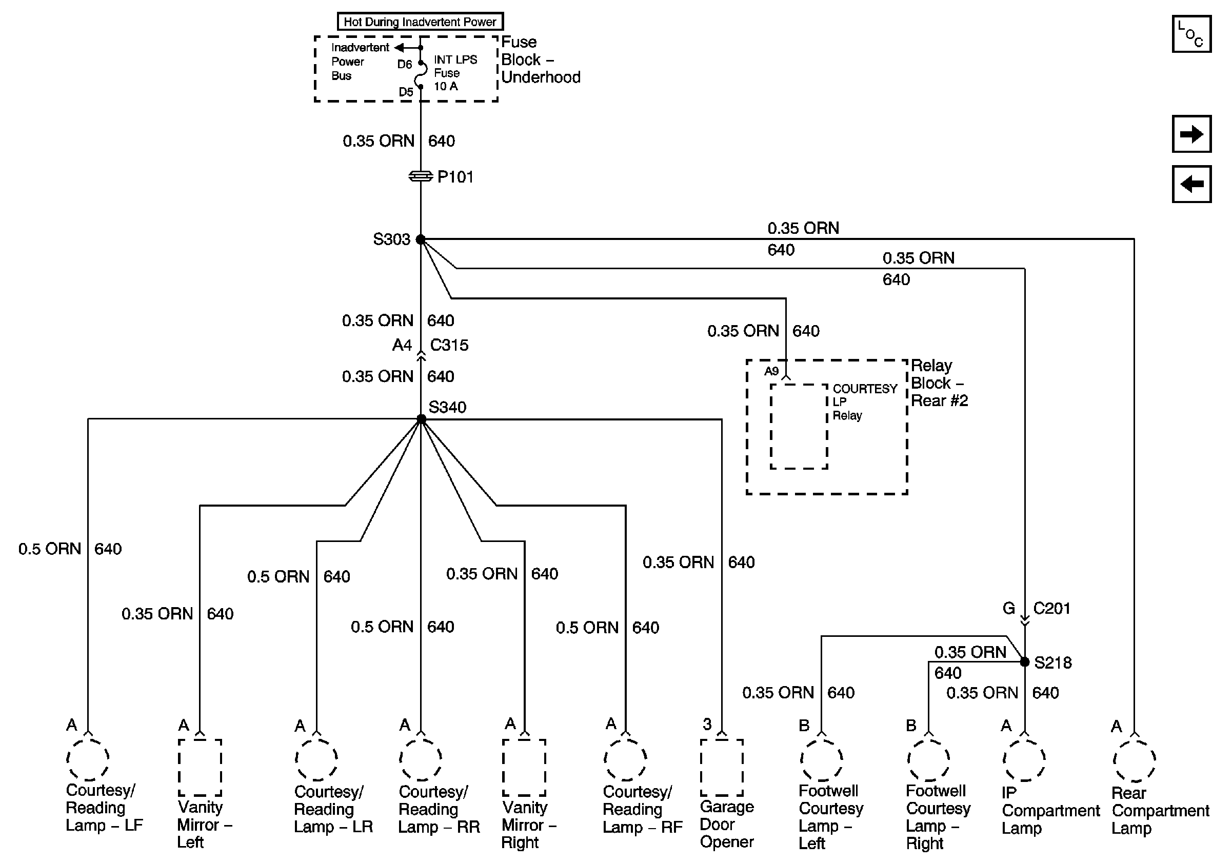
🢒 INT LPS Fuse
INT LPS Fuse
INT LPS Fuse
Master Electrical Component List
HDLPS and CIG LTR 1 Fuses
SEATS Circuit Breaker