GM Service Manual Online
For 1990-2009 cars only
Makes
🢒
Cadillac
🢒
2003
🢒
Escalade EXT
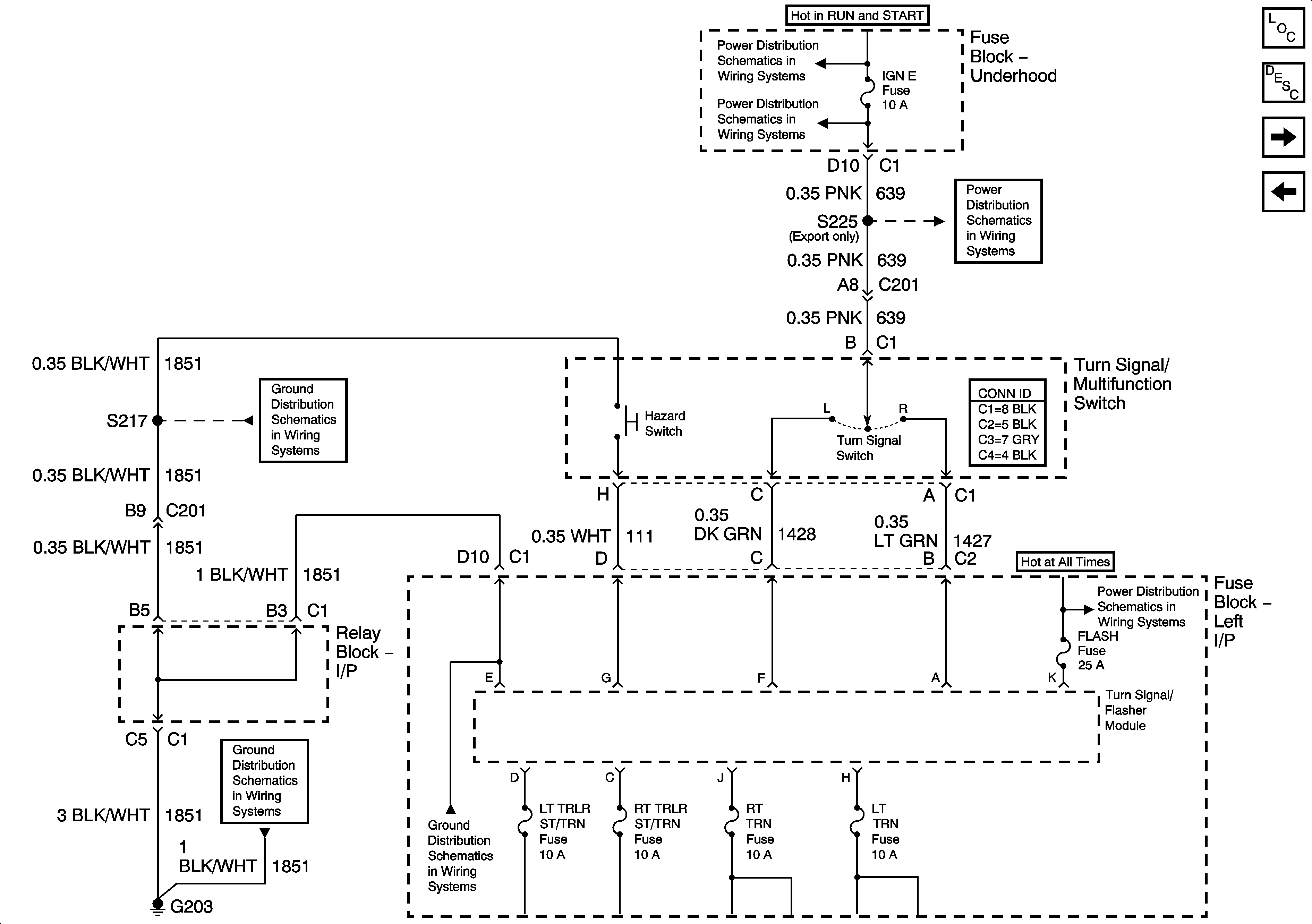
🢒 Turn Signal Multifunction
Turn Signal Multifunction
Turn Signal Multifunction
Master Electrical Component List
Exterior Lighting Systems Description and Operation
Left Turn Signal - Domestic
Stop Lamps - 2 of 2
Ignition, Run, Start, Accy Bus Bar
IGN E
IGN E
G203 - 3 of 3
G203 - 1 Of 2
G203 - 2 Of 2
LBEC 1, LBEC 2, MBEC 1