GM Service Manual Online
For 1990-2009 cars only
Makes
🢒
Cadillac
🢒
2004
🢒
Escalade EXT
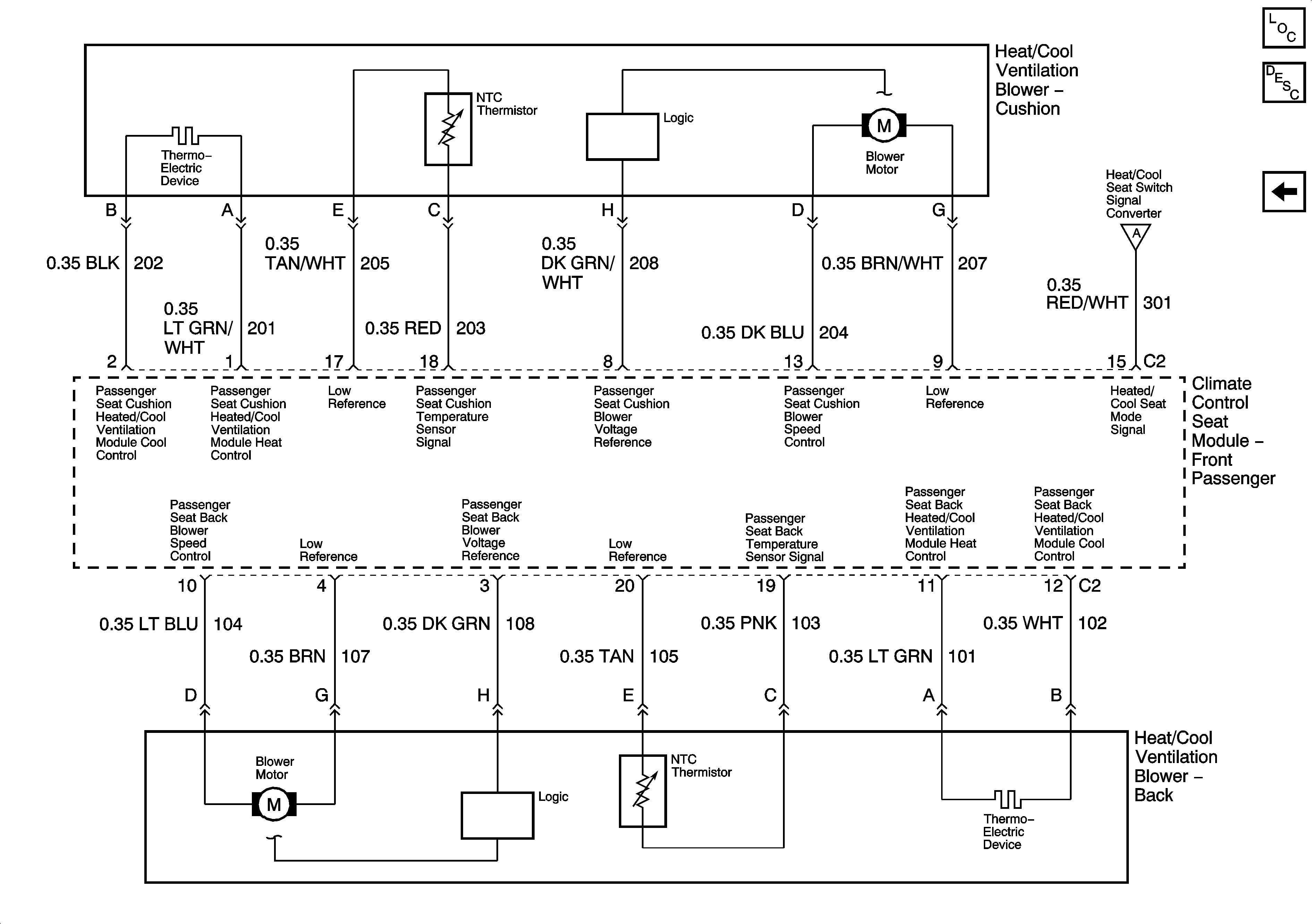
🢒 Heat Controls (AN3 w/ULT) - 4 of 4
Heat Controls (AN3 w/ULT) - 4 of 4
Heat Controls (AN3 w/ULT) - 4 of 4
Master Electrical Component List
Heated/Cooled Seats Description and Operation
Heat Controls (AN3 w/ULT) - 3 of 4
Heat Controls (AN3 w/ULT) - 3 of 4