GM Service Manual Online
For 1990-2009 cars only
Makes
🢒
Cadillac
🢒
2006
🢒
Escalade EXT
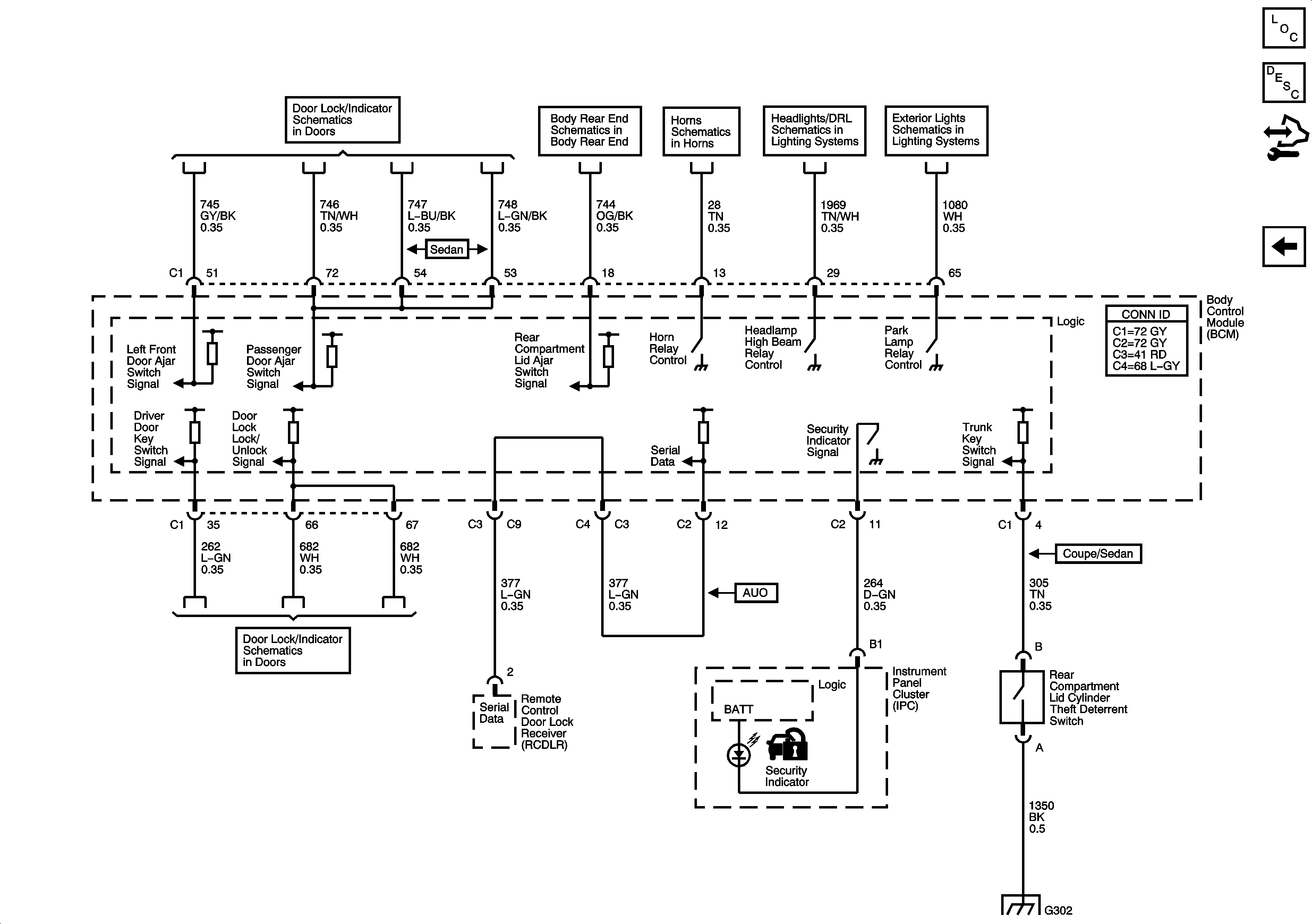
🢒 Content Theft Deterrent (CTD) System
Content Theft Deterrent (CTD) System
Content Theft Deterrent (CTD) System
Master Electrical Component List
Content Theft Deterrent (CTD) Description and Operation
Control Module References
Vehicle Theft Deterrent (VTD) System
Door Ajar Indicators
Body Rear End Schematics
Horns Schematics
Headlights/Daytime Running Lights (DRL) Schematics
Park Lamps
Door Lock Switches