GM Service Manual Online
For 1990-2009 cars only
Makes
🢒
Cadillac
🢒
2007
🢒
Escalade EXT
🢒 Power and Ground
Power and Ground
Power and Ground
Master Electrical Component List
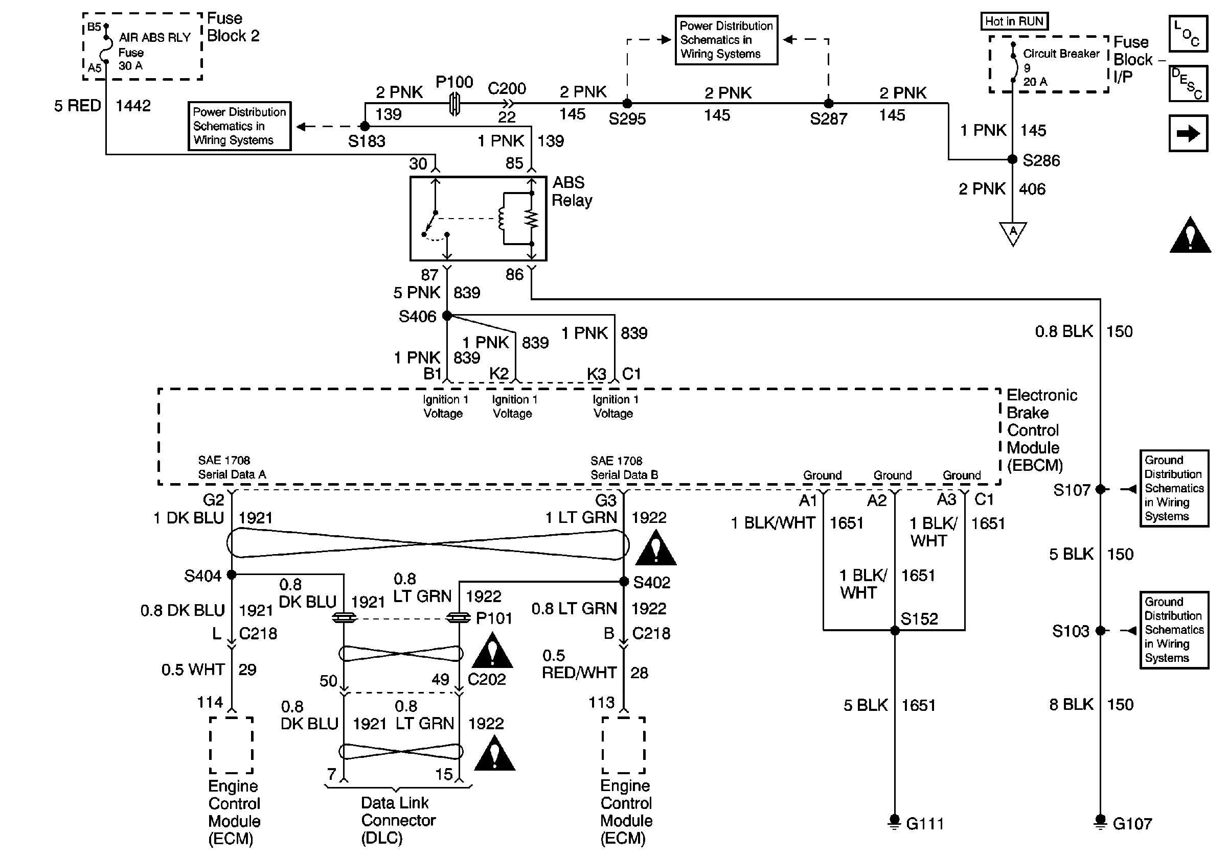
Air ABS Description and Operation
ABS Indicator Lamp Relay, EBCM
Circuit Breaker 9 (2 of 2)
IP Fuse Block, Circuit Breaker 9 (1 of 2)
ABS Indicator Lamp Relay, EBCM
G107 Continued, S107
G107, S101, S103, S105