GM Service Manual Online
For 1990-2009 cars only
Makes
🢒
Cadillac
🢒
2007
🢒
Escalade EXT
🢒 Indicators
Indicators
Indicators
Master Electrical Component List
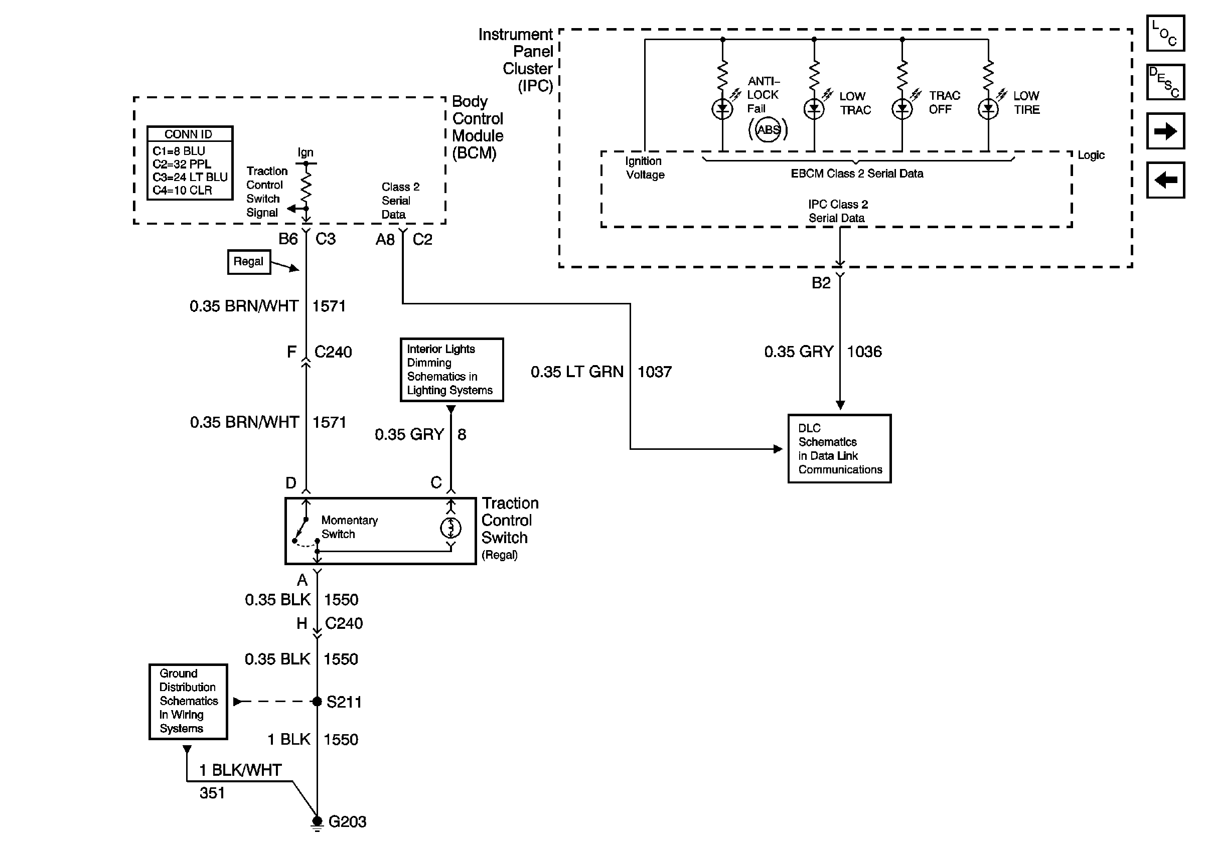
ABS Description and Operation
Stop Lamp and Torque Signals
Power and Ground
Passenger Compartment Lamps
Data Link Connector (DLC)
G203 (Page 1 of 2)