GM Service Manual Online
For 1990-2009 cars only
Makes
🢒
Cadillac
🢒
2007
🢒
Escalade EXT
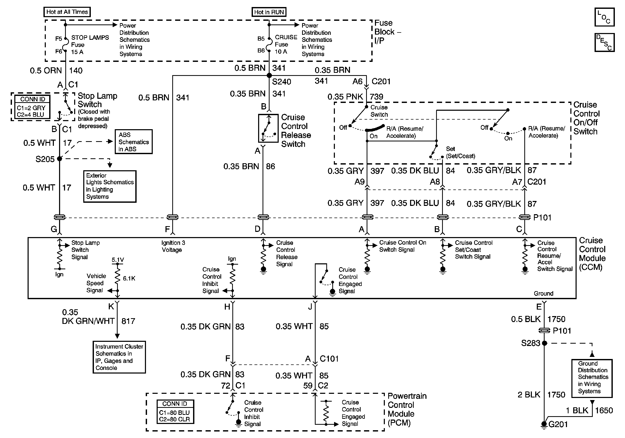
🢒 Cruise Control
Cruise Control
Master Electrical Component List
Cruise Control Description and Operation
Batt 2
Power Distribution Schematics (IGN 2)
Stop Lamp and Torque Signals
Stop Lamp and Rear Turn Lamps
Gauges
G201