GM Service Manual Online
For 1990-2009 cars only
Makes
🢒
Cadillac
🢒
2008
🢒
SLS
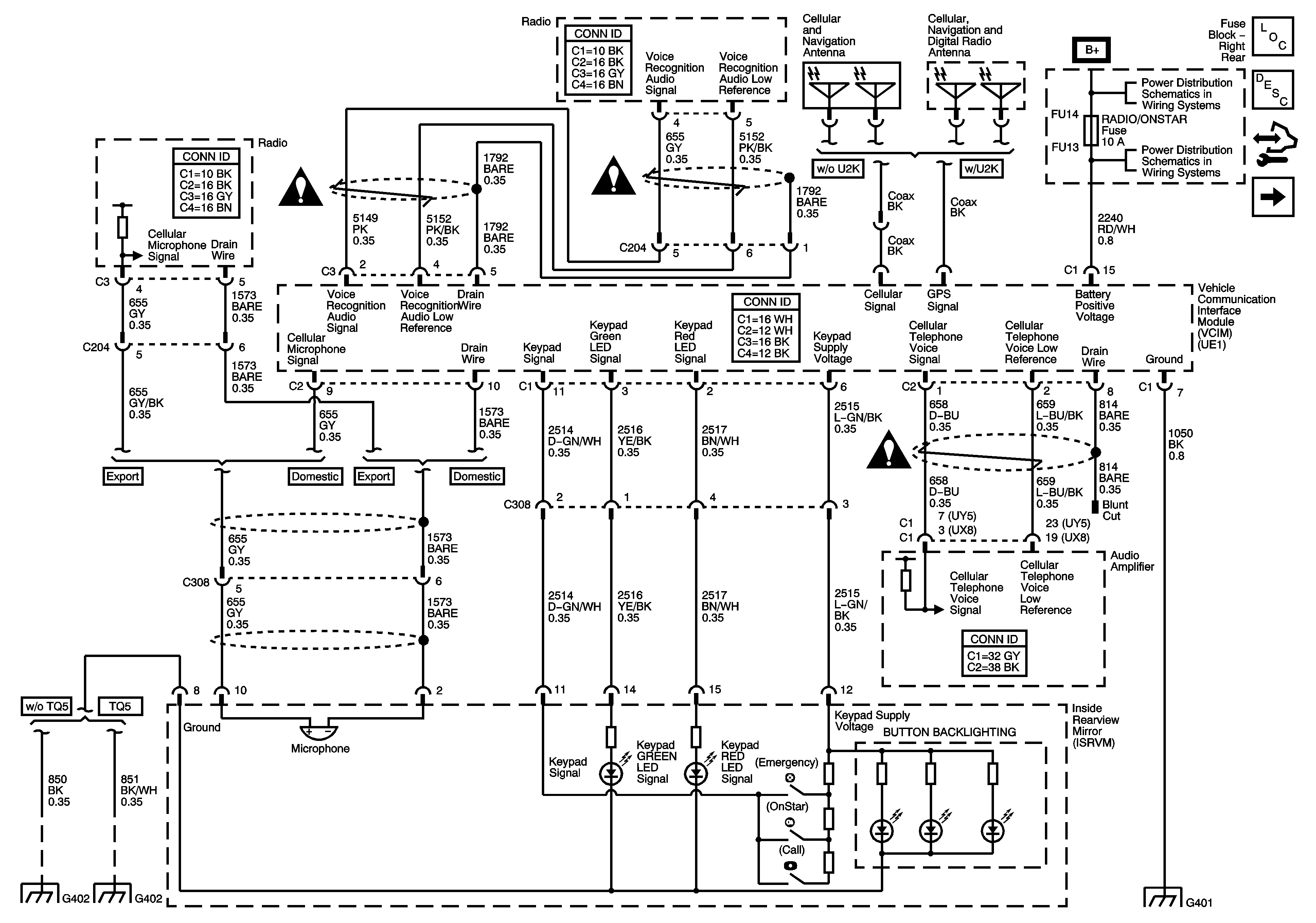
🢒 Power, Ground, VCIM, ISRVM
Power, Ground, VCIM, ISRVM
Power, Ground, VCIM, ISRVM
Master Electrical Component List
OnStar Description and Operation
Control Module References
DLC
Cellular Communication Schematic Icons
Cellular Communication Schematic Icons
Cellular Communication Schematic Icons
Fuse Block Right Rear Bussing
Fuse Block Right Rear: Radio/OnStar, RT Turn Signal, Canister Vent and RF Heated/Vented Seat Fuses; Window Motors Circuit Breaker
G401 (1 of 2)
G402 (2 of 2)
G402 (1 of 2)