GM Service Manual Online
For 1990-2009 cars only
Makes
🢒
Cadillac
🢒
2005
🢒
SRX
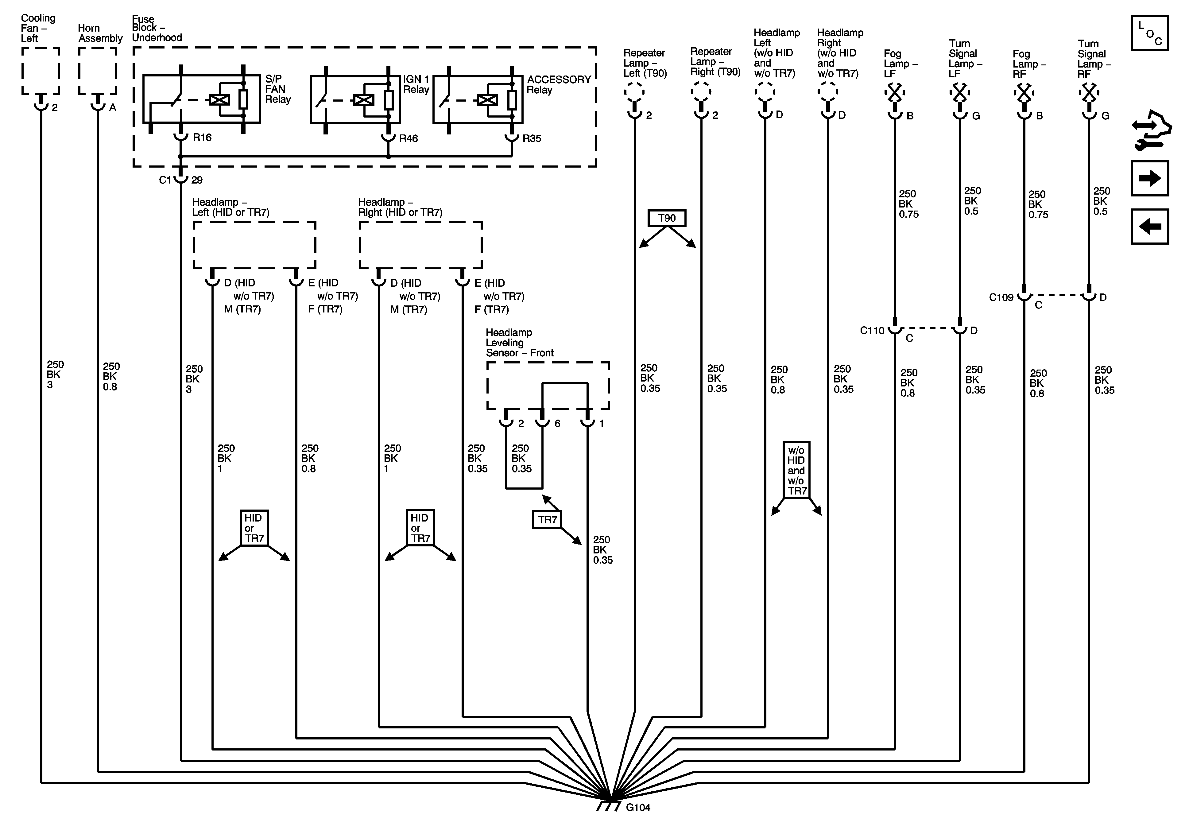
🢒 G104
G104
G104
Master Electrical Component List
Control Module References
G200
G101