GM Service Manual Online
For 1990-2009 cars only
Makes
🢒
Cadillac
🢒
2008
🢒
SRX
🢒
Engine
🢒
Engine Cooling
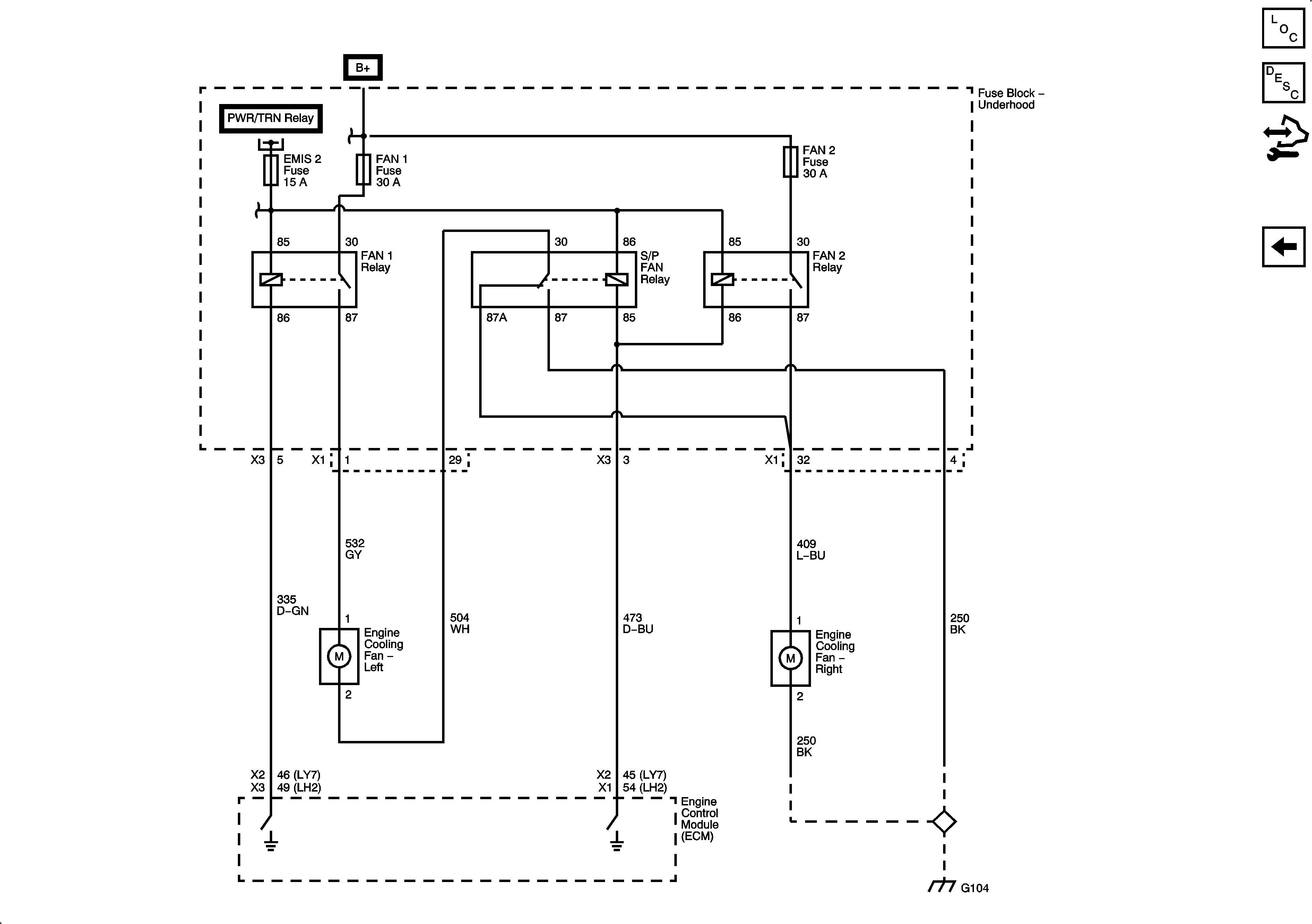
🢒 Engine Cooling Schematics
Cooling Fans
Master Electrical Component List
Cooling Fan Description and Operation w/V8
Control Module References