GM Service Manual Online
For 1990-2009 cars only
Makes
🢒
Cadillac
🢒
2009
🢒
STS
🢒
Power and Signal Distribution
🢒
Data Communications
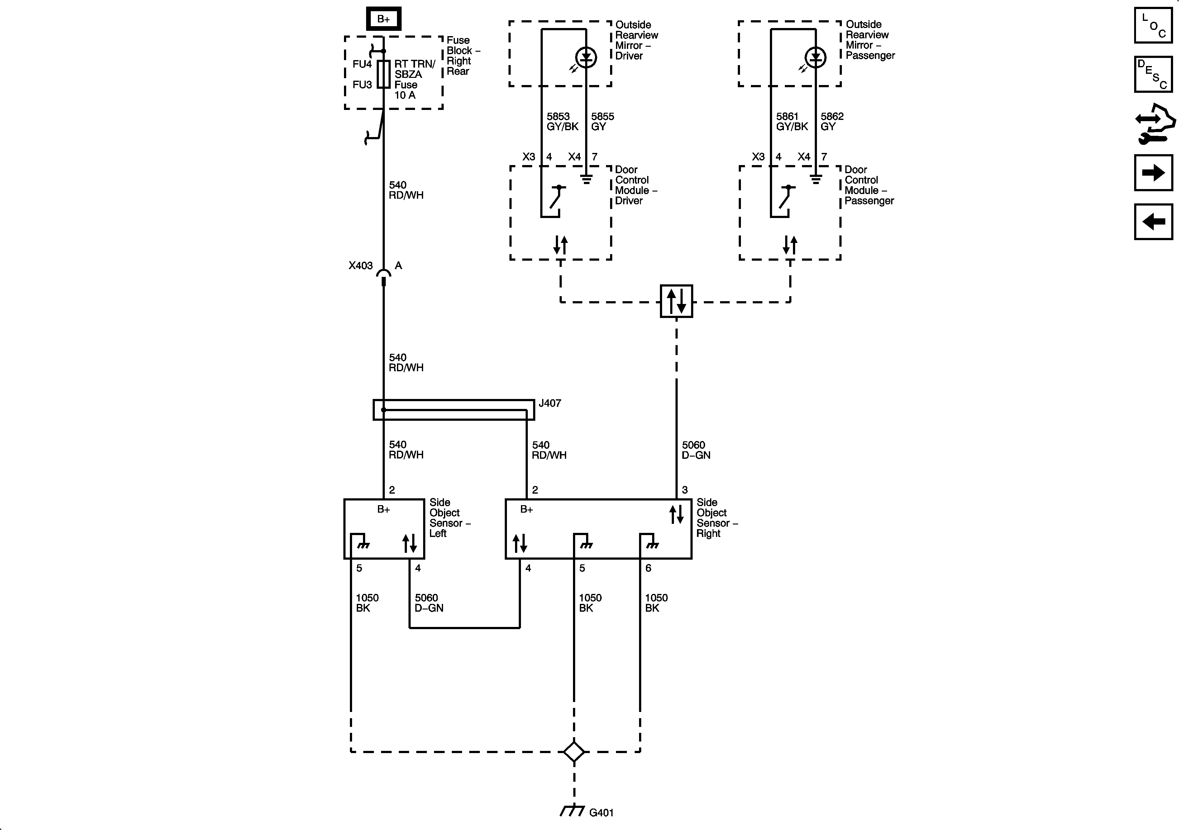
🢒 Object Detection Schematics
Figure
1:
Rear Park Assist
Figure
2:
Side Object Detection
Figure
3:
Lane Departure Warning