GM Service Manual Online
For 1990-2009 cars only
Makes
🢒
Cadillac
🢒
1997
🢒
Seville
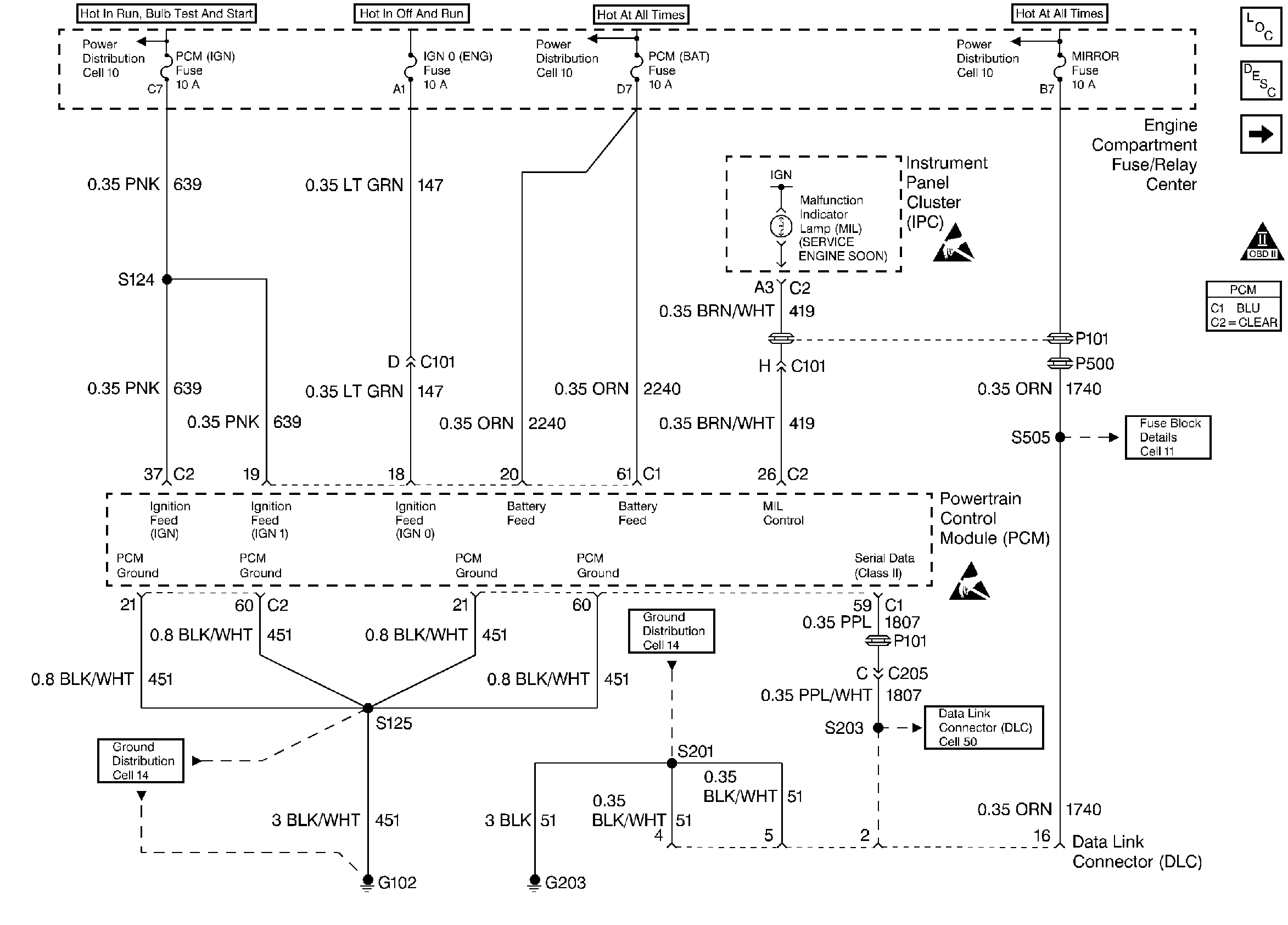
🢒 PCM Power and Grounds
PCM Power and Grounds
PCM Power and Grounds
Engine Controls Components
Ignition Control (IC) Module
OBD II Symbol Description Notice
ESD Notice
ESD Notice