GM Service Manual Online
For 1990-2009 cars only
Makes
🢒
Cadillac
🢒
1998
🢒
Seville
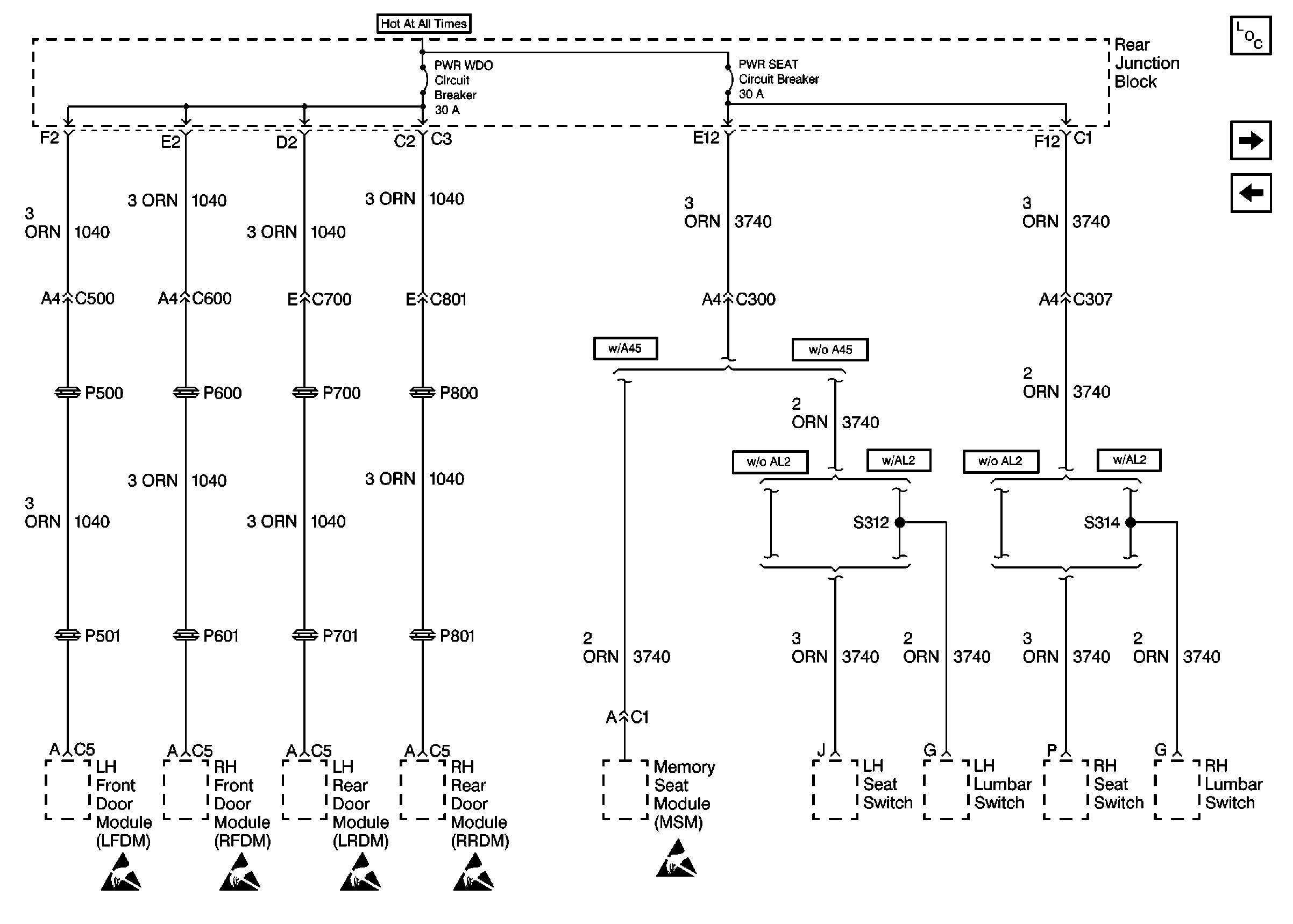
🢒 Cell 10: PWR WDO and PWR SEAT Circuit Breakers
Cell 10: PWR WDO and PWR SEAT Circuit Breakers
Cell 10: PWR WDO and PWR SEAT Circuit Breakers
Power and Grounding Components
Cell 10: DRV MDL, PASS MDL, RRDR MDL, and ALDL Fuses
Cell 10: AUDIO, AUDIO AMP, and DIM Fuses