GM Service Manual Online
For 1990-2009 cars only

Object Number: 259745  Size: LF
Cellular Communication Components
Cell 153: Power and Grounds
Handling ESD Sensitive Parts Notice
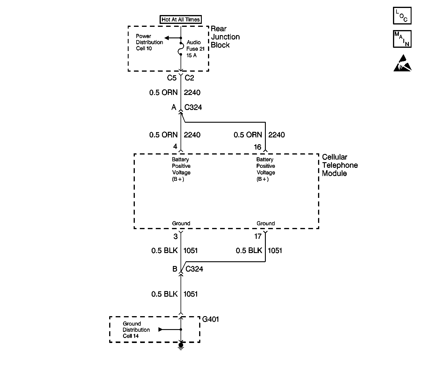
Cellular Communication Schematic References
Cellular Communication Schematic References

Circuit Description

Battery Positive Voltage (B+) is supplied to the cellular telephone module connector on CKT 2240 (ORN) at terminals 4 an 16. The module monitors this voltage to determine if it is within a valid operating range.

Conditions for Setting the DTC

The Battery Positive Voltage (B+) level rises above 15.5 volts for more than approximately 1.2 seconds.

Action Taken When the DTC Sets

    • DTC B1982 is stored in the module memory.
    • The module will not respond to inputs when the voltage is greater than 16 volts
    • No driver warning message will be displayed for this DTC.
    • Other module DTCs will not set while DTC B1328 is current.

Conditions for Clearing the DTC

    • A current DTC clears (status changes from current to history) if the Battery Positive Voltage (B+) level falls below 15 volts for approximately 1.2 seconds.
    • A history DTC clears after 50 consecutive ignition cycles if the condition for the malfunction is no longer present.
    • Current and history DTCs may be cleared using a scan tool or using the IPC on-board clearing DTCs feature.

Diagnostic Aids

This DTC may set when the vehicle is placed on a battery charger, on fast charge, for a long period of time.

Test Description

The numbers below refer to the step numbers on the diagnostic table:

  1. Perform Diagnostic System Check before continuing with the diagnosis of this DTC.

  2. Checks if the DTC is correctly set.

  3. Checks for intermittent charging system problems.

  4. Checks that DTC was not erroneously set.

  5. Determines whether the malfunction is in the charging system or the Body Control Module.

  6. Clear all DTC's after the repair procedure is complete.

DTC B1982 Battery Voltage High

Step

Action

Value(s)

Yes

No

1

Was the Diagnostic System Check performed?

--

Go to Step 2

Go to Diagnostic System Check - Cellular Telephone

2

  1. Turn the ignition switch to ON.
  2. Clear DTCs.
  3. Turn the igntion switch to OFF.

Is the DTC still present?

--

Go to Step 4

Go to Step 3

3

Did more than one module have the DTC prior to clearing?

--

Go to Charging System Check in Engine Electrical

Go to Diagnostic System Check - Cellular Telephone

4

  1. Turn the ignition switch to ON.
  2. Connect a scan tool to the data link connector (DLC).
  3. Select DATA from the DATA LIST of the cellular telephone module.

Is the battery positive voltage (B+) less than the specified value?

15.5 V

Go to Step 6

Go to Step 5

5

  1. Turn the ignition switch to OFF.
  2. Disconnect the cellular telephone module connector.
  3. Using a DMM measure the voltage between the connector terminal 4 and ground, then terminal 16 and ground.

Is the measured voltage less than the specified value in both cases?

15.5 V

Go to Step 6

Go to Charging System Check in Engine Electrical

6

Replace the cellular telephone module. Refer to Radio Frequency Booster and Bracket Assembly Replacement .

Is the replacement complete?

--

Go to Step 7

--

7

  1. Turn the ignition switch to OFF.
  2. Reconnect or install any connectors or components that were disconnected or removed.
  3. Turn the ignition switch to ON.
  4. Clear any DTCs. Refer to Clearing DTCs .

Are all DTCs cleared?

--

Go to Diagnostic System Check - Cellular Telephone

--