GM Service Manual Online
For 1990-2009 cars only

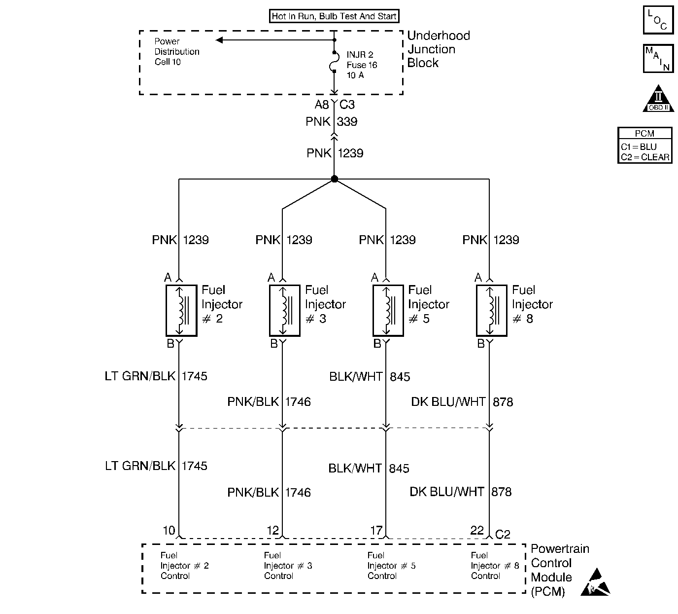
Object Number: 155137  Size: LF
Engine Controls Components
Cell 20: Fuel Injectors
OBD II Symbol Description Notice
ESD Notice

Circuit Description

This PCM contains a General F.E.T. (Field Effect Transistor) Driver (GFD) that controls the eight fuel injector drivers. The GFD contains circuitry that is used to determine if there is a problem with any of the fuel injector circuits. The GFD has a fault line for each injector. The fault line goes high when an open, short to ground, or short to voltage is noticed in an injector circuit. DTC P0208 is set when the fault line for injector #8 is high.

Conditions for Running the DTC

    •  DTCs P0560 and P1376 not set.
    •  Ignition voltage between 10 and 16 volts.

Conditions for Setting the DTC

An injector circuit fault is detected for 0.5 second.

Action Taken When the DTC Sets

    •  The faulty injector is disabled for the engine run cycle.
    •  PCM disables Closed Loop operation.
    •  The PCM will illuminate the malfunction indicator lamp (MIL) when the diagnostic runs and fails.
    •  The PCM will record operating conditions at the time the diagnostic fails. This information will be stored in the Freeze Frame and Failure Records.

Conditions for Clearing the MIL/DTC

    •  The PCM will turn the MIL OFF after three consecutive drive trips that the diagnostic runs and does not fail.
    •  A Last Test Failed (current) DTC will clear when the diagnostic runs and does not fail.
    •  A History DTC will clear after forty consecutive warm-up cycles with no failures of any emission related diagnostic test.
    • Use a scan tool to clear DTCs.
    • Interrupting PCM battery voltage may or may not clear DTCs. This practice is not recommended. Refer to Clearing Diagnostic Trouble Codes in PCM Description and Operation.

Test Description

Number(s) below refer to the step number(s) on the diagnostic table.

  1. Refer to the system mechanization for the fuses which supply these circuits.

Step

Action

Value(s)

Yes

No

1

Did you perform the Powertrain On-Board Diagnostic (OBD) System Check?

--

Go to Step 2

Go to the Powertrain On Board Diagnostic (OBD) System Check

2

  1. Start and idle engine. If the engine will not start, go to Engine Cranks but Does Not Run
  2. Using the scan tool monitor Injector Circuit Fault for this cylinder.

Does the scan tool indicate Yes?

--

Go to Step 3

Fault not present

3

Is an entire group of cylinders inoperative?

--

Go to Step 4

Go to Step 6

4

Are the fuel injector fuses OK?

--

Go to Step 5

Go to Step 11

5

  1. Turn the key to Off.
  2. Disconnect the affected fuel injector(s).
  3. Turn the key to On.
  4. Using DMM J 39200 connected to ground, probe the ignition feed circuit in the fuel injector harness.

Is the voltage in the range specified?

10.5 - 15 volts

Go to Step 6

Go to Step 12

6

  1. Connect injector test light J 34730-2C to the injector harness.
  2. Crank the engine while observing the test light. If the engine starts, turn it off after checking the test light.
  3. Repeat the test for all affected injectors.

Does the test light flash on and off as the engine cranks for all injectors tested?

--

Go to Step 18

Go to Step 7

7

  1. Turn the key to Off.
  2. Disconnect the PCM.
  3. Using DMM J 39200 check continuity of the injector control circuit from the PCM connector to the injector harness connector.

Does the DMM display the value shown (or lower)?

5 Ohms

Go to Step 8

Go to Step 13

8

Using DMM J 39200 check for continuity between the injector control circuit and ground.

The DMM should display infinite resistance.

Does the DMM display infinite resistance?

--

Go to Step 9

Go to Step 14

9

  1. Turn the key to On, with the engine off.
  2. Using DMM J 39200 , check for voltage on the injector control circuit.

Is a short to voltage indicated?

--

Go to Step 15

Go to Step 10

10

  1. Turn the key to Off.
  2. Disconnect all fuel injectors.
  3. Using DMM J 39200 , check for continuity between the injector control circuits.

The DMM should display infinite resistance.

Does the DMM display infinite resistance?

--

Go to Step 20

Go to Step 16

11

Check for a short to ground in the fuel injector ignition feed circuit.

Was a problem found and corrected?

--

Go to Powertrain Control Module Diagnosis for Verify Repair

Go to Step 17

12

Repair open/high resistance ignition feed circuit.

Is the action complete?

--

Go to Powertrain Control Module Diagnosis for Verify Repair

--

13

Repair open/high resistance injector control circuit.

Is the action complete?

--

Go to Powertrain Control Module Diagnosis for Verify Repair

--

14

Repair injector control circuit shorted to ground.

Is the action complete?

--

Go to Powertrain Control Module Diagnosis for Verify Repair

--

15

Repair injector control circuit shorted to power.

Is the action complete?

--

Go to Powertrain Control Module Diagnosis for Verify Repair

--

16

Repair injector control circuits that are shorted together.

Is the action complete?

--

Go to Powertrain Control Module Diagnosis for Verify Repair

--

17

Perform the Fuel Injector Coil Test. Go to Fuel Injector Solenoid Coil Test - Engine Coolant Temperature Between 10-35 Degrees C (50-95 Degrees F) .

Is the action complete?

--

Go to Powertrain Control Module Diagnosis for Verify Repair

--

18

Check for poor connections/terminal tension at the fuel injector.

Was a problem found and corrected?

--

Go to Powertrain Control Module Diagnosis for Verify Repair

Go to Step 19

19

Replace the fuel injector. Go to Fuel Injector Replacement for repair prcedures.

Is the action complete?

--

Go to Powertrain Control Module Diagnosis for Verify Repair

--

20

Check for poor connections/terminal tension at the PCM harness connector.

Was a problem found and corrected.

--

Go to Powertrain Control Module Diagnosis for Verify Repair

Go to Step 21

21

Replace the PCM. Refer to Powertrain Control Module Replacement .

Is the action complete?

--

Go to Powertrain Control Module Diagnosis for Verify Repair

--