GM Service Manual Online
For 1990-2009 cars only
Makes
🢒
Cadillac
🢒
1999
🢒
Seville
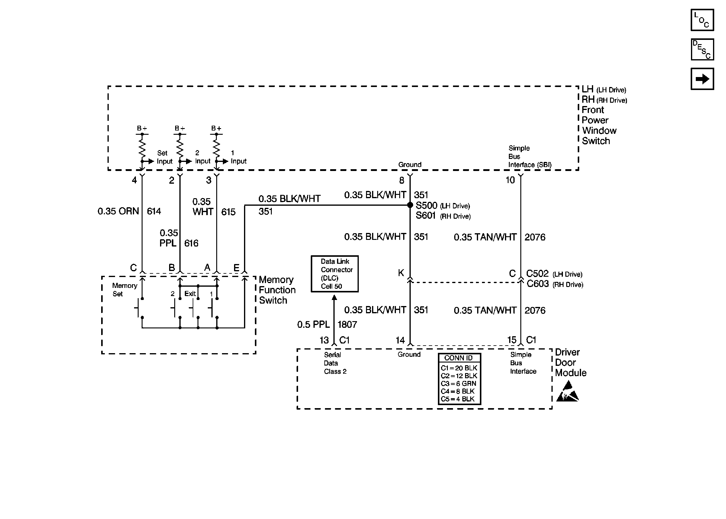
🢒 Cell 141: Memory Function Switch
Cell 141: Memory Function Switch
Cell 141: Memory Function Switch
Power Seat Systems Components
Memory Seat Circuit Description
Cell 141: PWR, GND, LH Seat Switch, and MSM
Handling ESD Sensitive Parts Notice
Cell 50: Class 2 Serial Data Line (LH Drive)
Power Door Systems Connector End Views