GM Service Manual Online
For 1990-2009 cars only
Makes
🢒
Cadillac
🢒
2000
🢒
Seville
🢒
Brakes
🢒
Hydraulic Brakes
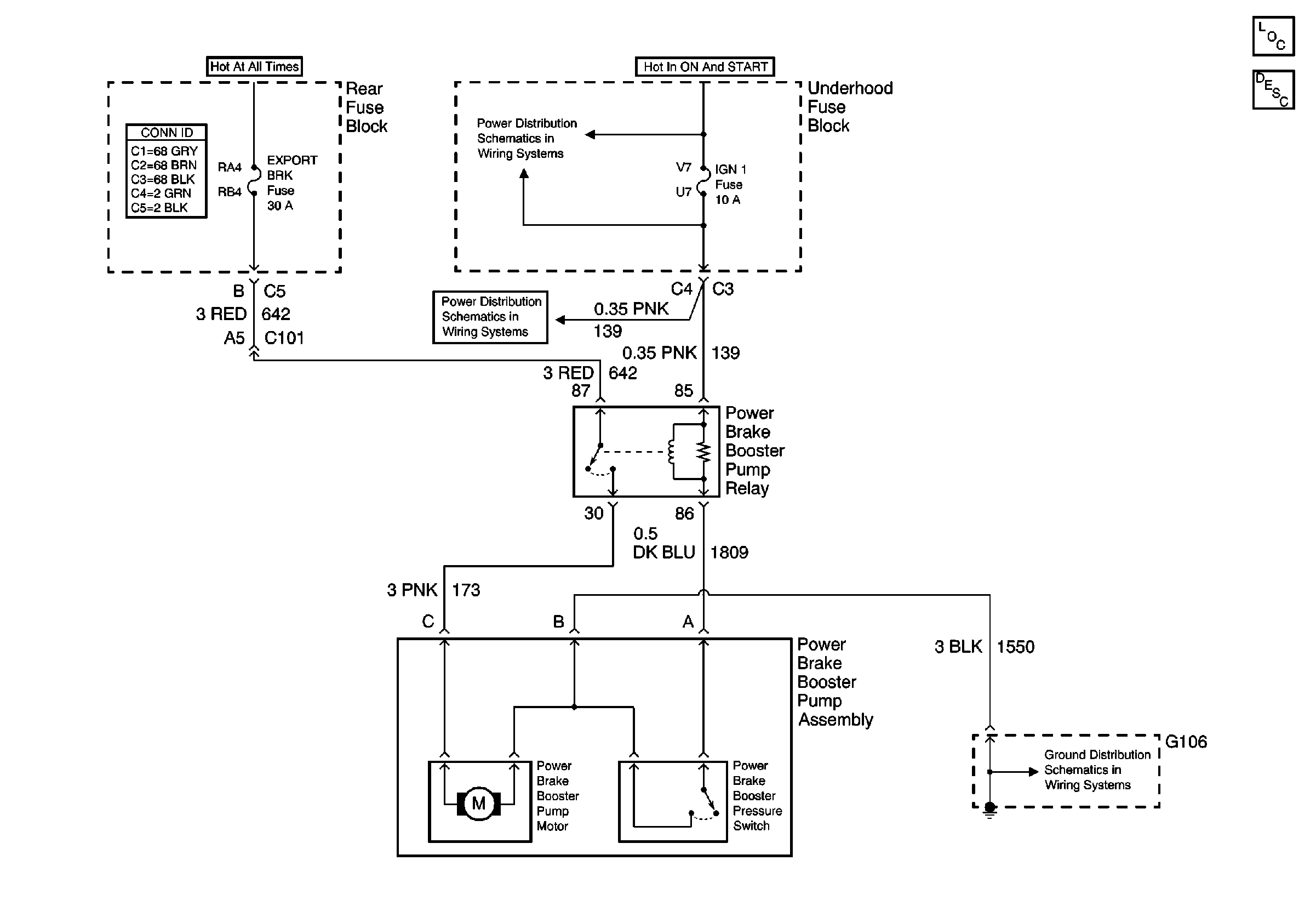
🢒 Power Brake Booster Pump Schematics
Hydraulic Brakes Components
Brake Booster Pump Circuit Description
PCM BATT, EXPORT BRK, IP, ABS Sol, and ABS MOT Fuses
IGN 1 and PCM IGN Fuses
G106 and G108