GM Service Manual Online
For 1990-2009 cars only
Makes
🢒
Cadillac
🢒
2000
🢒
Seville
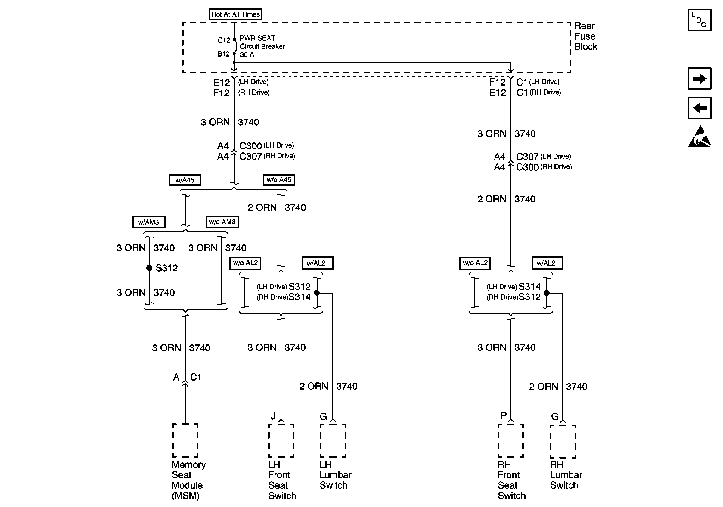
🢒 PWR Seat Fuse
PWR Seat Fuse
PWR Seat Fuse
Power and Grounding Components
DRV MDL, PASS MDL, RRDR MDL and DLC Fuses
PWR WDO Circuit Breaker
Handling ESD Sensitive Parts Notice