GM Service Manual Online
For 1990-2009 cars only
Makes
🢒
Cadillac
🢒
2000
🢒
Seville
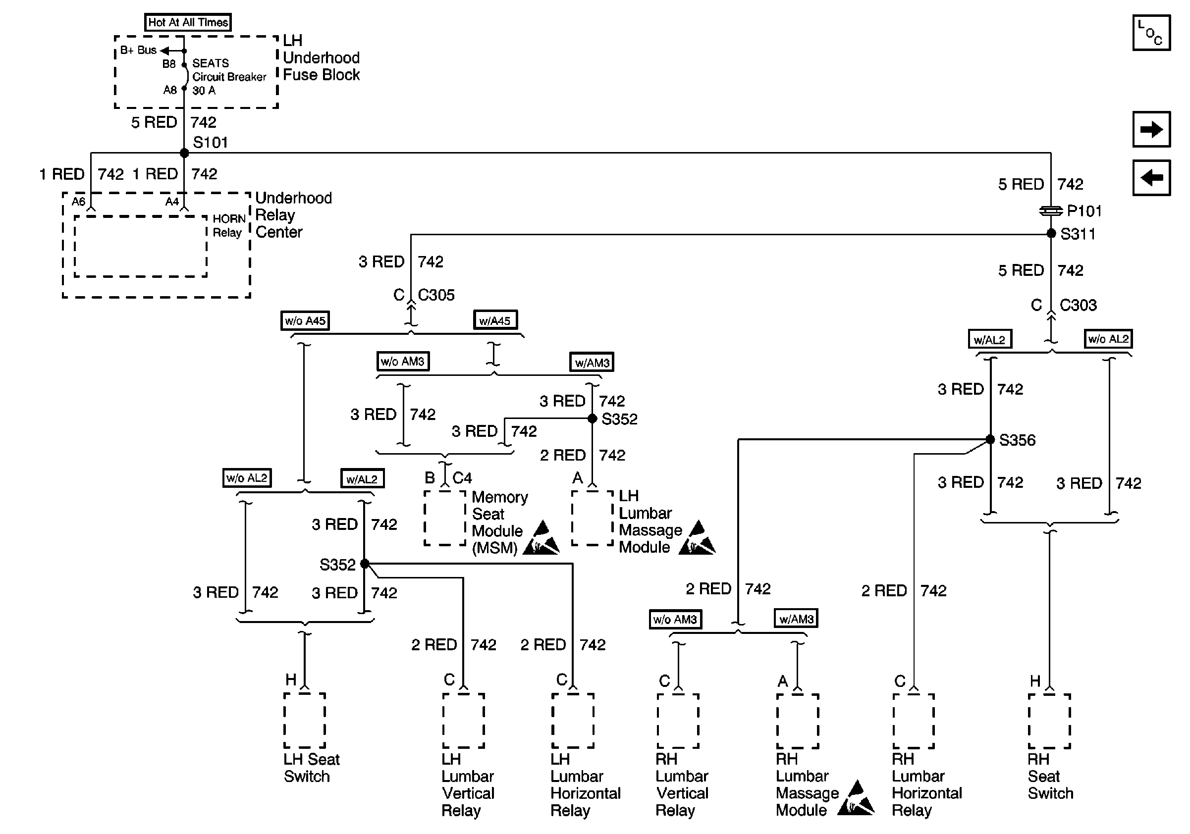
🢒 SEATS Circuit Breaker
SEATS Circuit Breaker
SEATS Circuit Breaker
Power and Grounding Components
INT LPS Fuse
WINDOWS Circuit Breaker
Handling ESD Sensitive Parts Notice
Handling ESD Sensitive Parts Notice
Handling ESD Sensitive Parts Notice
Battery Feeds