GM Service Manual Online
For 1990-2009 cars only
Makes
🢒
Cadillac
🢒
2000
🢒
Seville
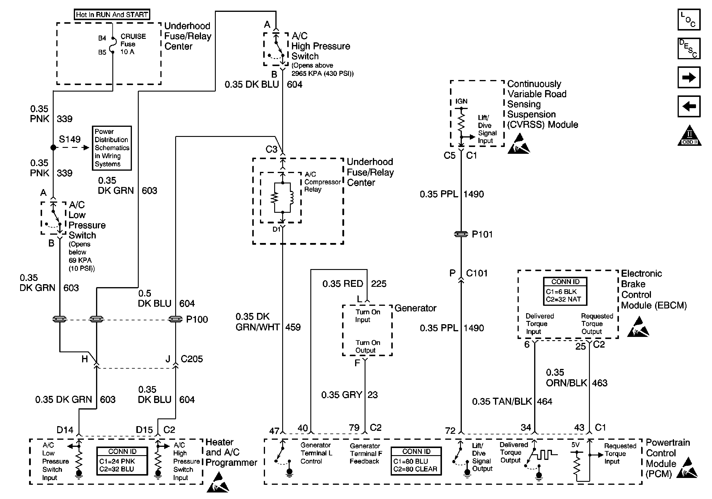
🢒 EBCM, Generator, A/C Relay and RSS
EBCM, Generator, A/C Relay and RSS
EBCM, Generator, A/C Relay and RSS
Engine Controls Components
Information Sensors/Switches Description
ABS/TCC Switch and Transaxle Solenoids
IAC Valve and PSP, Oil Level Switches
OBD II Symbol Description Notice
CRUISE, DIS, and PCM (IGN) Fuses
Generator Controls
Handling ESD Sensitive Parts Notice
Handling ESD Sensitive Parts Notice
Handling ESD Sensitive Parts Notice