GM Service Manual Online
For 1990-2009 cars only
Makes
🢒
Cadillac
🢒
2001
🢒
Seville
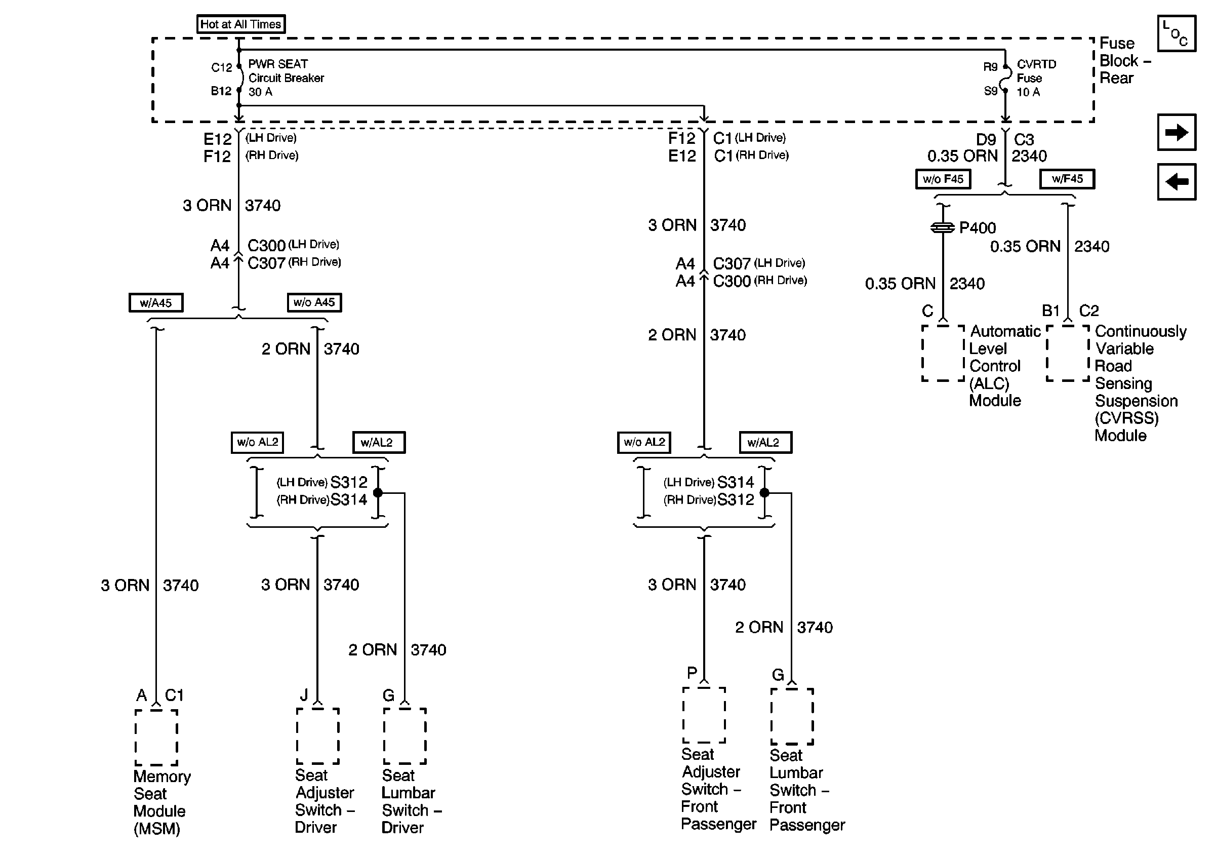
🢒 PWR SEAT Circuit Breaker and CVRTD Fuse
PWR SEAT Circuit Breaker and CVRTD Fuse
PWR SEAT Circuit Breaker and CVRTD Fuse
MEM T/T, PWR T/T, and TSIG/HAZ Fuses
OXY SEN A, COIL MDL, CR CONT Fuses