GM Service Manual Online
For 1990-2009 cars only
Makes
🢒
Cadillac
🢒
2001
🢒
Seville
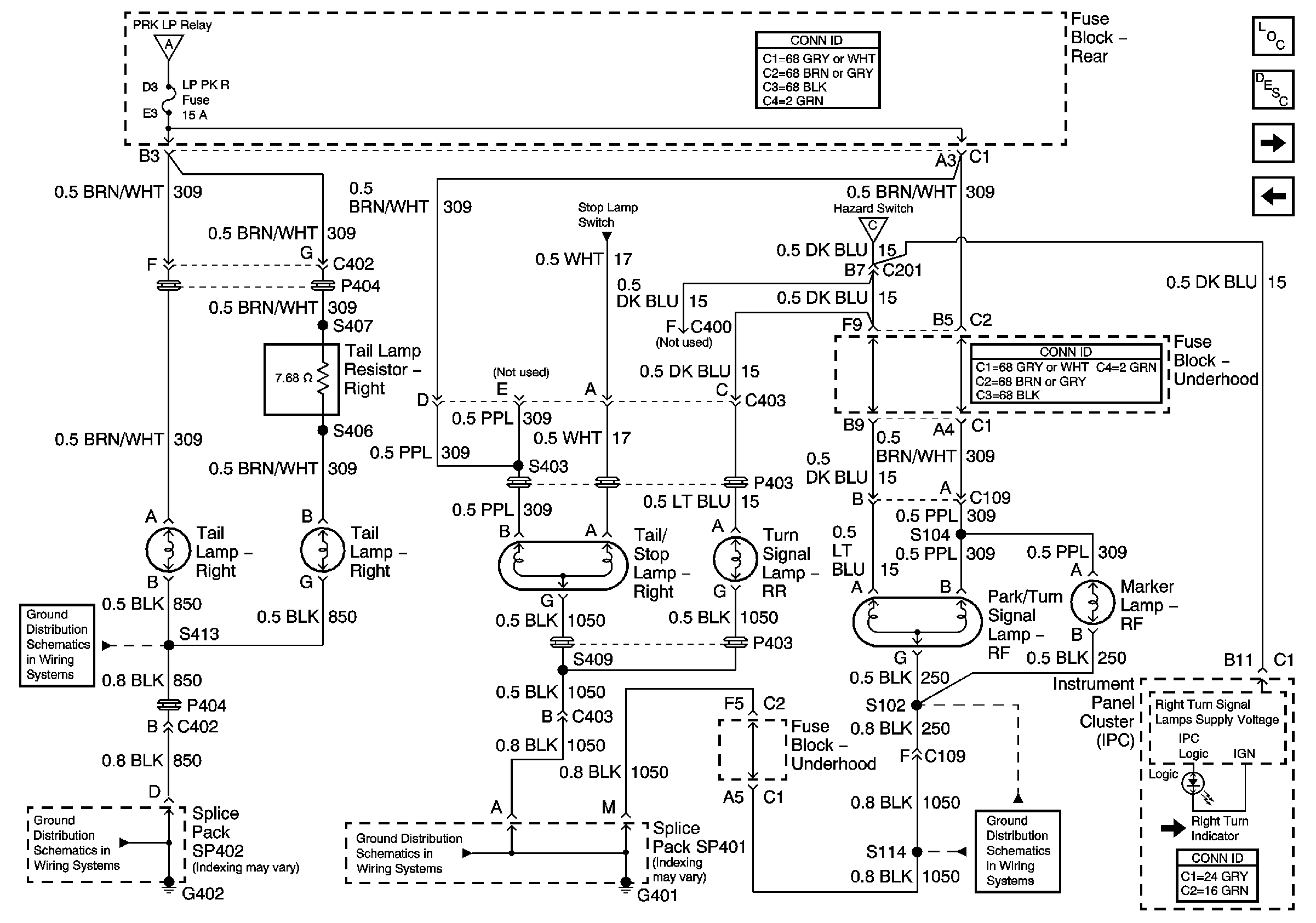
🢒 Right Exterior Lights
Right Exterior Lights
Right Exterior Lights
Master Electrical Component List
Exterior Lighting Systems Description and Operation
Left Exterior Lights
Stop Lamp Switch
G401 3 of 3
G401 1 of 3
G402 2 of 2
G402 2 of 2
Park Lamp and Class 2
Hazard Switch