GM Service Manual Online
For 1990-2009 cars only
Makes
🢒
Cadillac
🢒
2002
🢒
Seville
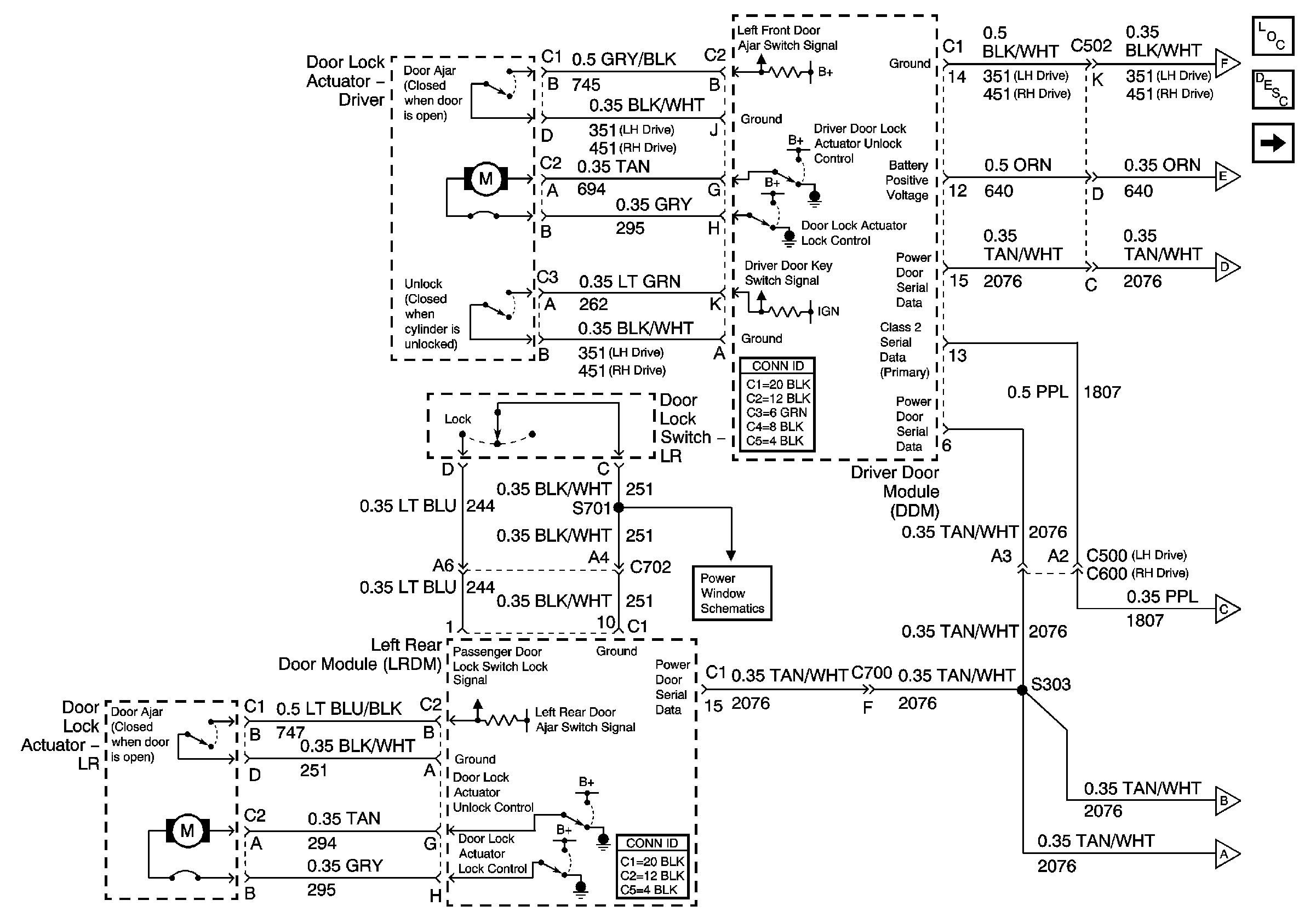
🢒 Driver and LR Doors
Driver and LR Doors
Driver and LR Doors
Master Electrical Component List
Power Door Locks Description and Operation
Front Passenger and RR Doors
Front Passenger and RR Doors
Front Passenger and RR Doors
Front Passenger and RR Doors
Rear Power Windows
Front Passenger and RR Doors
Front Passenger and RR Doors
Front Passenger and RR Doors