GM Service Manual Online
For 1990-2009 cars only
Makes
🢒
Cadillac
🢒
2003
🢒
Seville
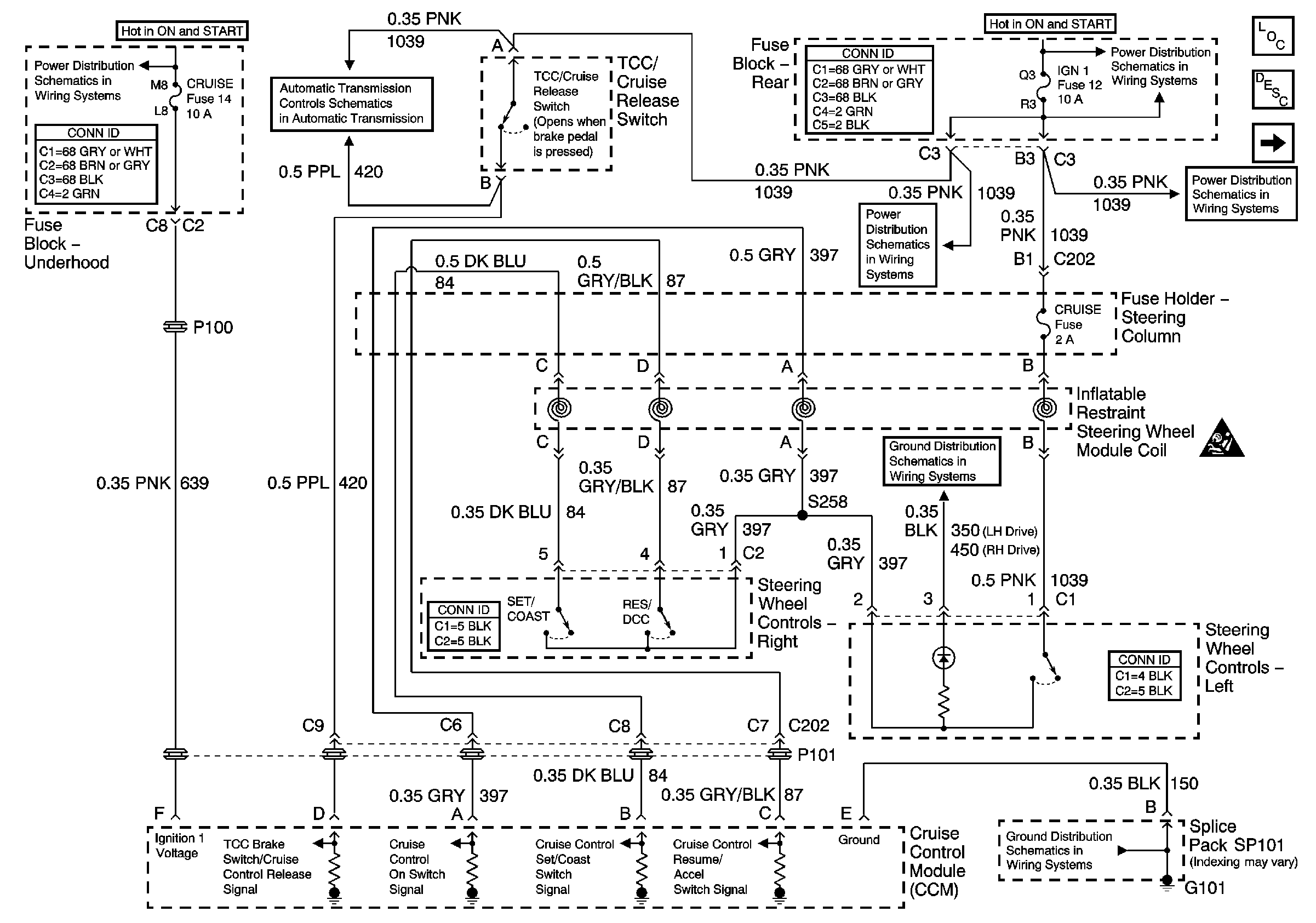
🢒 Cruise Control Module (CCM) Power and Ground
Cruise Control Module (CCM) Power and Ground
Cruise Control Module (CCM) Power and Ground