GM Service Manual Online
For 1990-2009 cars only

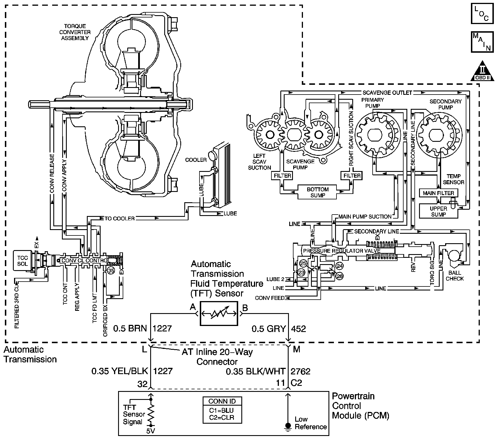
Object Number: 1042091  Size: LF
Master Electrical Component List
Automatic Transmission Controls Schematics
OBD II Symbol Description Notice

Circuit Description

The automatic transmission fluid temperature (TFT) sensor is a negative coefficient thermistor. When the transmission fluid is cold, the sensor resistance is high. As the transmission fluid warms up, the sensor resistance becomes lower. The PCM uses TFT information to control torque converter clutch apply and release, line pressure, and shift time. The TFT range is from -40°C to +151°C (-40°F to +305°F).

If the PCM detects a high transmission fluid temperature for an extended period of time on the TFT sensor circuit, then DTC P0218 sets. DTC P0218 is a type C DTC.

Conditions for Running the DTC

The transmission fluid temperature is -38° to +143°C (-36° to +289°F).

Conditions for Setting the DTC

The transmission fluid temperature is greater than 132°C (270°F) for 10 minutes.

Action Taken When the DTC Sets

    • The PCM does not illuminate the malfunction indicator lamp (MIL).
    • TRANSMISSION HOT message displays on the driver information center (DIC).
    • The PCM freezes transmission adaptive functions.
    • The PCM records the operating conditions when the Conditions for Setting the DTC are met. The PCM stores this information as Failure Records.
    • The PCM stores DTC P0218 in PCM history.

Conditions for Clearing the DIC/DTC

    • The PCM clears the DIC message when the condition no longer exists.
    • The transmission fluid temperature is less than 130°C (266°F) for 5 seconds.
    • A scan tool can clear the DTC.
    • The PCM clears the DTC from PCM history if the vehicle completes 40 warm-up cycles without a non-emission-related diagnostic fault occurring.
    • The PCM cancels the DTC default actions when the fault no longer exists and the DTC passes.

Diagnostic Aids

Ask the customer about overloading the vehicle, exceeding the trailer-towing limit, or towing in Overdrive.

Test Description

The numbers below refer to the step numbers on the diagnostic table:

  1. This step ensures that the transmission fluid is at the proper level. A low fluid level may cause an overtemperature condition.

DTC P0218

Step

Action

Value(s)

Yes

No

1

Did you perform the Diagnostic System Check - Engine Controls?

--

Go to Step 2

Go to Diagnostic System Check - Engine Controls in Engine Controls

2

Did you perform the Transmission Fluid Checking Procedure?

--

Go to Step 3

Go to Transmission Fluid Check

3

  1. Inspect the following items:
  2. • The transmission cooling system for:
       - Radiator air flow restrictions
       - Pinched, plugged or twisted cooler lines
       - Leaking cooler lines
       - Insufficient cooler flow
    • The transmission fluid and filter for:
       - Fluid that has become contaminated with antifreeze
       - A clogged filter or a filter that is not seated correctly
       - Refer to Side Cover, Gasket, and Filter Removal in the 4T80-E section of the Transmission Unit Repair Manual.
       - Clogged scavenger screens
    • The upper control valve body for:
       - Converter clutch control valve (317) stuck in the OFF position
       - Fluid circuits leaking or blocked by debris
       - Refer to Control Valve Upper Body Disassemble in the 4T80-E section of the Transmission Unit Repair Manual.
  3. Repair any of the above items as necessary.

Did you complete the repair?

--

Go to Step 4

--

4

Perform the following procedure in order to verify the repair:

  1. Install a scan tool.
  2. Select DTC.
  3. Select Clear Info.
  4. Start and idle the engine until it reaches normal operating temperature.
  5. Select Engine Run Time and Trans. Fluid Temp. on the scan tool.
  6. Drive the vehicle for 15 minutes.
  7. Ensure that the transmission fluid temperature has stabilized and is less than 130°C (266°F).
  8. Select Specific DTC.
  9. Enter DTC P0218.

Has the test run and passed?

--

Go to Step 5

Go to Step 2

5

With the scan tool, observe the stored information, capture info. and DTC info.

Does the scan tool display any DTCs that you have not diagnosed?

--

Go to Diagnostic Trouble Code (DTC) List in Engine Controls

System OK