GM Service Manual Online
For 1990-2009 cars only
Makes
🢒
Cadillac
🢒
2004
🢒
Seville
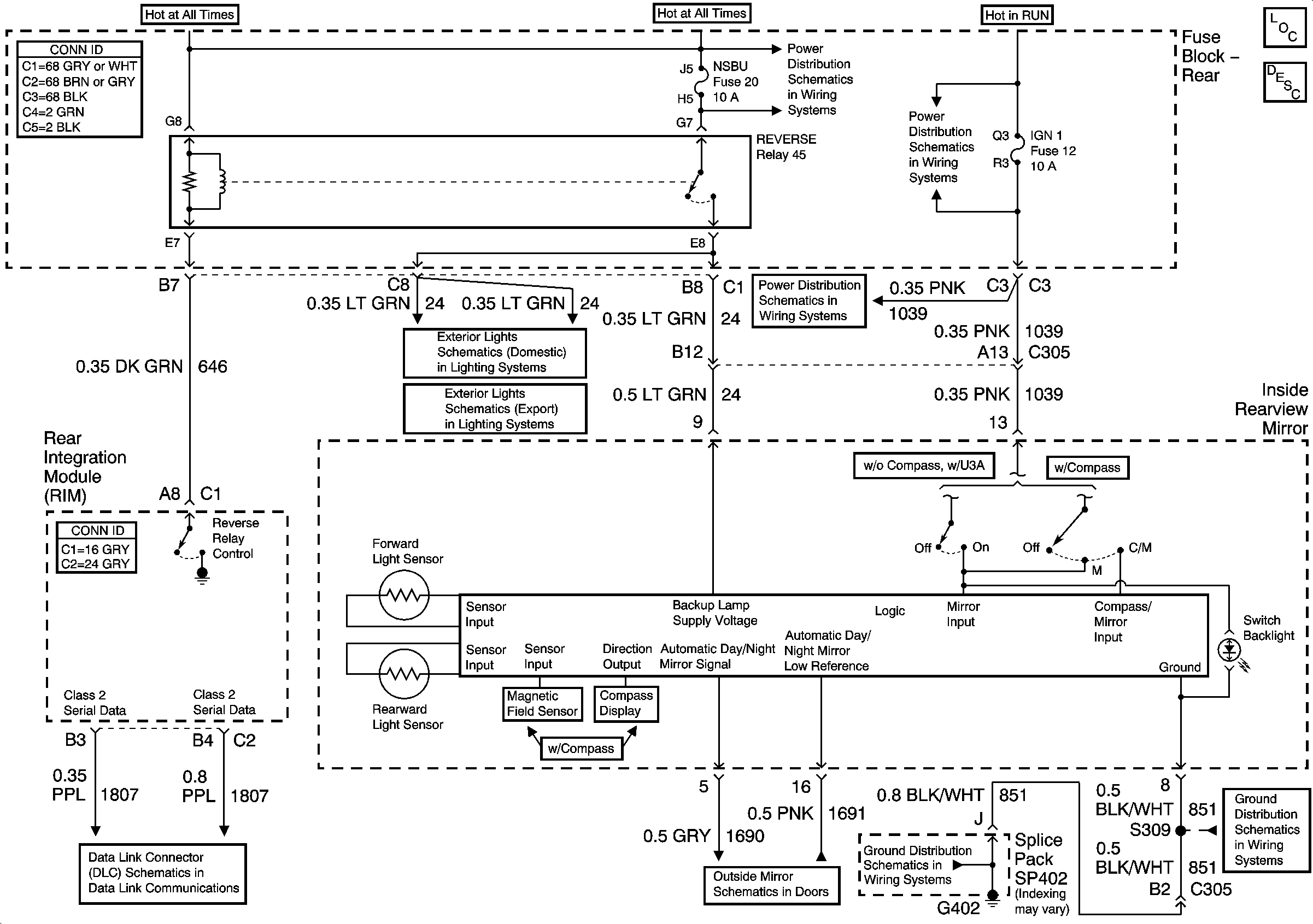
🢒 Inside Rearview Mirror Schematics
Inside Rearview Mirror Schematics
Master Electrical Component List
Automatic Day-Night Mirror Description and Operation
Ground Distribution Schematics-G402 (1 of 2)
Ground Distribution Schematics-G402 (1 of 2)
Outside Mirror Schematics-Heated Mirrors
Data Link Connector (DLC) Schematics-Serial Data Line (LH Drive) (2 of 2)
Exterior Lights Schematics-Backup Lights
Exterior Lights Schematics-Backup Lights
Power Distribution Schematics-Battery Feed to Fuse Block Rear
Power Distribution Schematics-IGN 1 Relay,SIR,Vent Sol and Ignition 1 Fuses
Power Distribution Schematics-IGN 1 Relay,SIR,Vent Sol and Ignition 1 Fuses