GM Service Manual Online
For 1990-2009 cars only
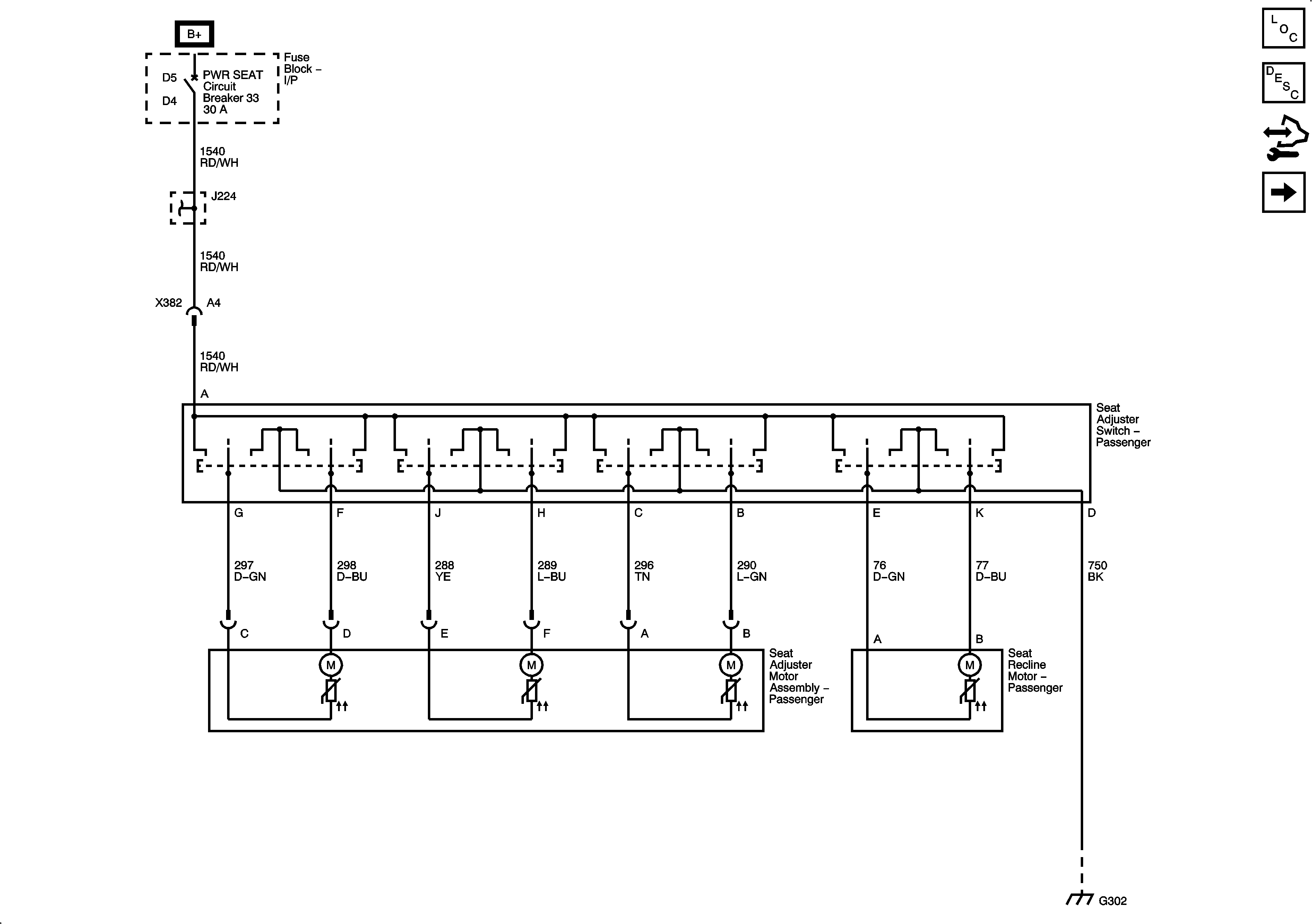
Figure 1:

8-Way Power Seat Controls


Object Number: 1899887  Size: FS
Master Electrical Component List
Power Seats System Description and Operation
Control Module References
Lumbar Support
BATT1, HTD SEAT LH, HTD SEAT RH, PWR LUMBAR LH/RH Fuses, and DR CNTRLS, PWR SEAT Circuit Breakers
BATT1, HTD SEAT LH, HTD SEAT RH, PWR LUMBAR LH/RH Fuses, and DR CNTRLS, PWR SEAT Circuit Breakers
G302, G401, and G402
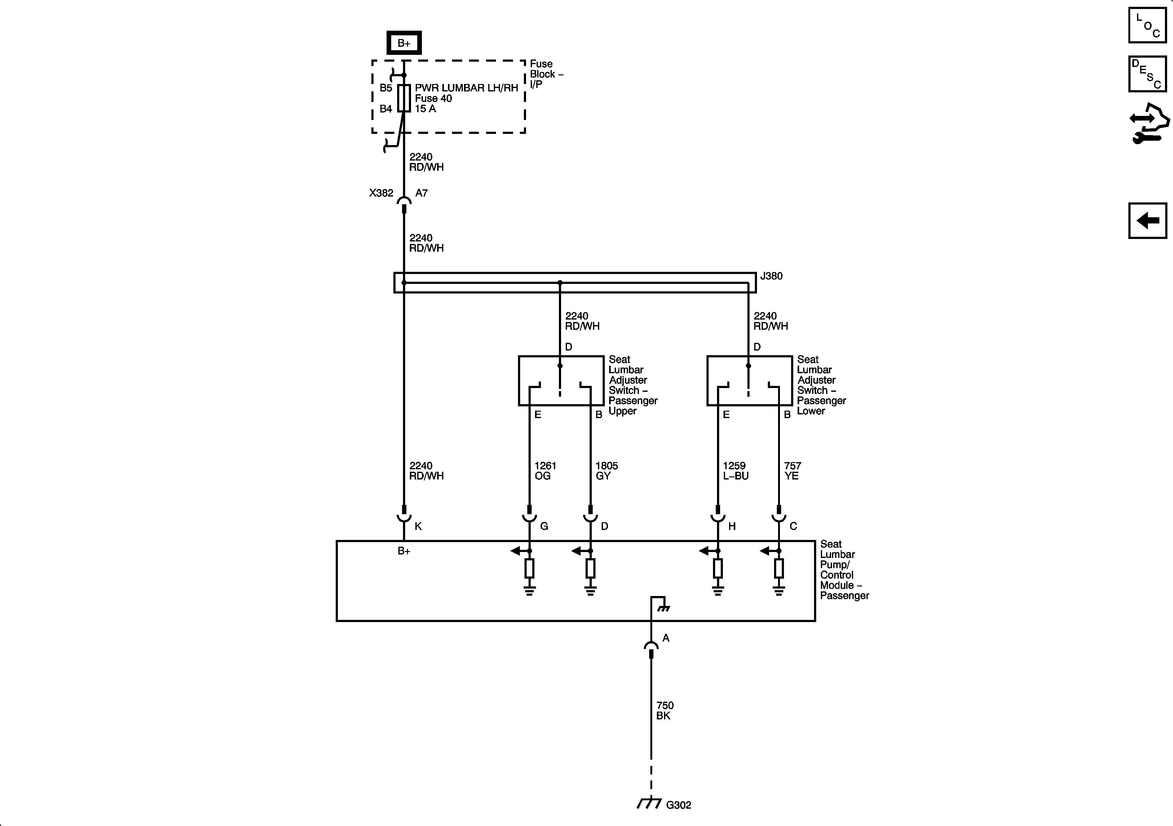
Figure 2:

Lumbar Support


Object Number: 1899890  Size: FS
Master Electrical Component List
Lumbar Support Description and Operation
Control Module References
8-Way Power Seat Controls
BATT1, HTD SEAT LH, HTD SEAT RH, PWR LUMBAR LH/RH Fuses, and DR CNTRLS, PWR SEAT Circuit Breakers
G302, G401, and G402