GM Service Manual Online
For 1990-2009 cars only
Figure 1:

IGN SW -- BATT 1 and IGN SW -- BATT 2 Fuses


Object Number: 238557  Size: FS
Power and Grounding Components
AIR BAG, TURN LPS, RADIO SW, RADIO ACC, WIPER, PCM ACC and IPC/BFCACC Fuses
Handling ESD Sensitive Parts Notice
AIR BAG, TURN LPS, RADIO SW, RADIO ACC, WIPER, PCM ACC and IPC/BFCACC Fuses
AIR BAG, TURN LPS, RADIO SW, RADIO ACC, WIPER, PCM ACC and IPC/BFCACC Fuses
Figure 2:

AIR BAG, TURN LPS, RADIO SW, RADIO ACC, WIPER, PCM ACC and IPC/BFC ACC Fuses


Object Number: 238558  Size: FS
Power and Grounding Components
IGN MOD, BU LMP, PCM IGN, F/P INJR, A/C BFC, AUTO TRANS and ABS IGN Fuses
IGN SW - BATT 1 and IGN SW - BATT 2 Fuses
SIR Handling Caution
SIR Handling Caution
Handling ESD Sensitive Parts Notice
Handling ESD Sensitive Parts Notice
Handling ESD Sensitive Parts Notice
Handling ESD Sensitive Parts Notice
Handling ESD Sensitive Parts Notice
Handling ESD Sensitive Parts Notice
Handling ESD Sensitive Parts Notice
Handling ESD Sensitive Parts Notice
IGN SW - BATT 1 and IGN SW - BATT 2 Fuses
IGN SW - BATT 1 and IGN SW - BATT 2 Fuses
IGN MOD, BU LMP, PCM IGN, F/P INJR, A/C BFC, AUTO TRANS and ABS IGN Fuses
PWR WNDWS, CRUISE SW, CRUISE, SUNROOF and HVAC BLOWER Fuses
HTR A/C IGN and ERLS Fuses
Starting and Charging Schematics
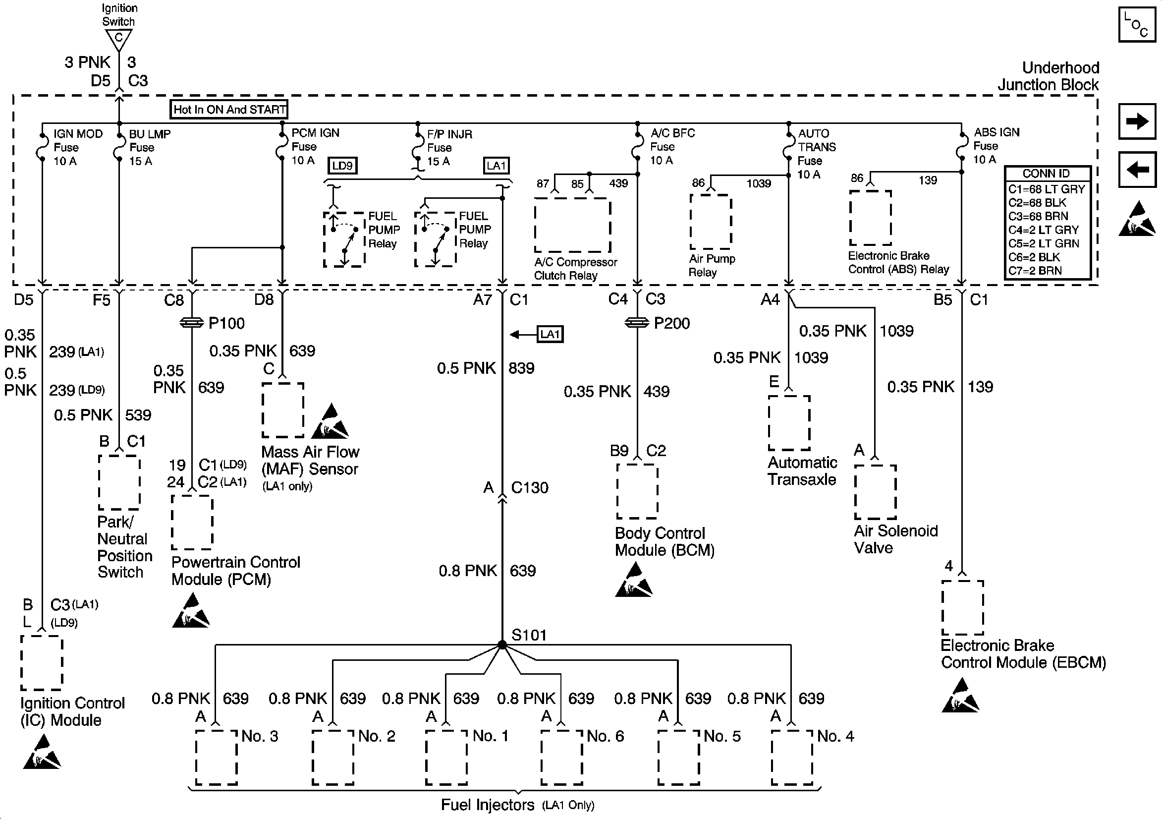
Figure 3:

IGN MOD, BU LMP, PCM IGN, F/P INJR, A/C BFC, AUTO TRANS and ABS IGN Fuses


Object Number: 557186  Size: FS
Power and Grounding Components
HTR A/C IGN and ERLS Fuses
AIR BAG, TURN LPS, RADIO SW, RADIO ACC, WIPER, PCM ACC and IPC/BFCACC Fuses
AIR BAG, TURN LPS, RADIO SW, RADIO ACC, WIPER, PCM ACC and IPC/BFCACC Fuses
Handling ESD Sensitive Parts Notice
Handling ESD Sensitive Parts Notice
Handling ESD Sensitive Parts Notice
Handling ESD Sensitive Parts Notice
Handling ESD Sensitive Parts Notice
Figure 4:

HTR A/C IGN and ERLS Fuses


Object Number: 238560  Size: FS
Power and Grounding Components
LH BEC BATT 1, AUX PWR/CIGAR, PARK LPS, PCM BATT, PWR SEAT, PWR MIRROR, DR LOCK and TRUNK REL/RFA RADIO AMP Fuses
IGN MOD, BU LMP, PCM IGN, F/P INJR, A/C BFC, AUTO TRANS and ABS IGN Fuses
AIR BAG, TURN LPS, RADIO SW, RADIO ACC, WIPER, PCM ACC and IPC/BFCACC Fuses
Figure 5:

LH BEC BATT 1, AUX PWR/CIGAR, PARK LPS, PCM BATT, PWR SEAT, PWR MIRROR, DR LOCK and TRUNK REL/RFA RADIO AMP Fuses


Object Number: 238565  Size: FS
Power and Grounding Components
RH HDLP, LH HDLP, GEN BATT, LH BEC BATT 2, ABS BATT, STOP LPS, HAZARDLPS, IPC/HVAC BATT and BFC BATT Fuses
HTR A/C IGN and ERLS Fuses
Handling ESD Sensitive Parts Notice
Handling ESD Sensitive Parts Notice
Figure 6:

RH HDLP, LH HDLP, GEN BATT, LH BEC BATT 2, ABS BATT, STOP LPS, HAZARD LPS, IPC/HVAC BATT and BFC BATT Fuses


Object Number: 238685  Size: FS
Power and Grounding Components
RR DEFOG, HORN, HI BLO MOT, RH BEC BATT, AIR, ABS, COOL FAN 1, COOLFAN 2, INT LPS, RADIO, BATT and FOG LPS Fuses
LH BEC BATT 1, AUX PWR/CIGAR, PARK LPS, PCM BATT, PWR SEAT, PWR MIRROR, DR LOCK and TRUNK REL/RFA RADIO AMP Fuses
Handling ESD Sensitive Parts Notice
Handling ESD Sensitive Parts Notice
Handling ESD Sensitive Parts Notice
Handling ESD Sensitive Parts Notice
Handling ESD Sensitive Parts Notice
Handling ESD Sensitive Parts Notice
Figure 7:

RR DEFOG, HORN, HI BLO MOT, RH BEC BATT, AIR, ABS, COOL FAN 1, COOL FAN 2, INT LPS, RADIO, BATT and FOG LPS Fuses


Object Number: 614021  Size: FS
Power and Grounding Components
PWR WNDWS, CRUISE SW, CRUISE, SUNROOF and HVAC BLOWER Fuses
RH HDLP, LH HDLP, GEN BATT, LH BEC BATT 2, ABS BATT, STOP LPS, HAZARDLPS, IPC/HVAC BATT and BFC BATT Fuses
Handling ESD Sensitive Parts Notice
Handling ESD Sensitive Parts Notice
Handling ESD Sensitive Parts Notice
Figure 8:

PWR WNDWS, CRUISE SW, CRUISE, SUNROOF and HVAC BLOWER Fuses


Object Number: 238689  Size: FS
Power and Grounding Components
RR DEFOG, HORN, HI BLO MOT, RH BEC BATT, AIR, ABS, COOL FAN 1, COOLFAN 2, INT LPS, RADIO, BATT and FOG LPS Fuses
AIR BAG, TURN LPS, RADIO SW, RADIO ACC, WIPER, PCM ACC and IPC/BFCACC Fuses
Handling ESD Sensitive Parts Notice
Handling ESD Sensitive Parts Notice
Handling ESD Sensitive Parts Notice
Handling ESD Sensitive Parts Notice
Handling ESD Sensitive Parts Notice