GM Service Manual Online
For 1990-2009 cars only
Makes
🢒
Chevrolet
🢒
2000
🢒
Alero Export
🢒
Body and Accessories
🢒
Doors
🢒 Outside Rearview Mirror Schematics
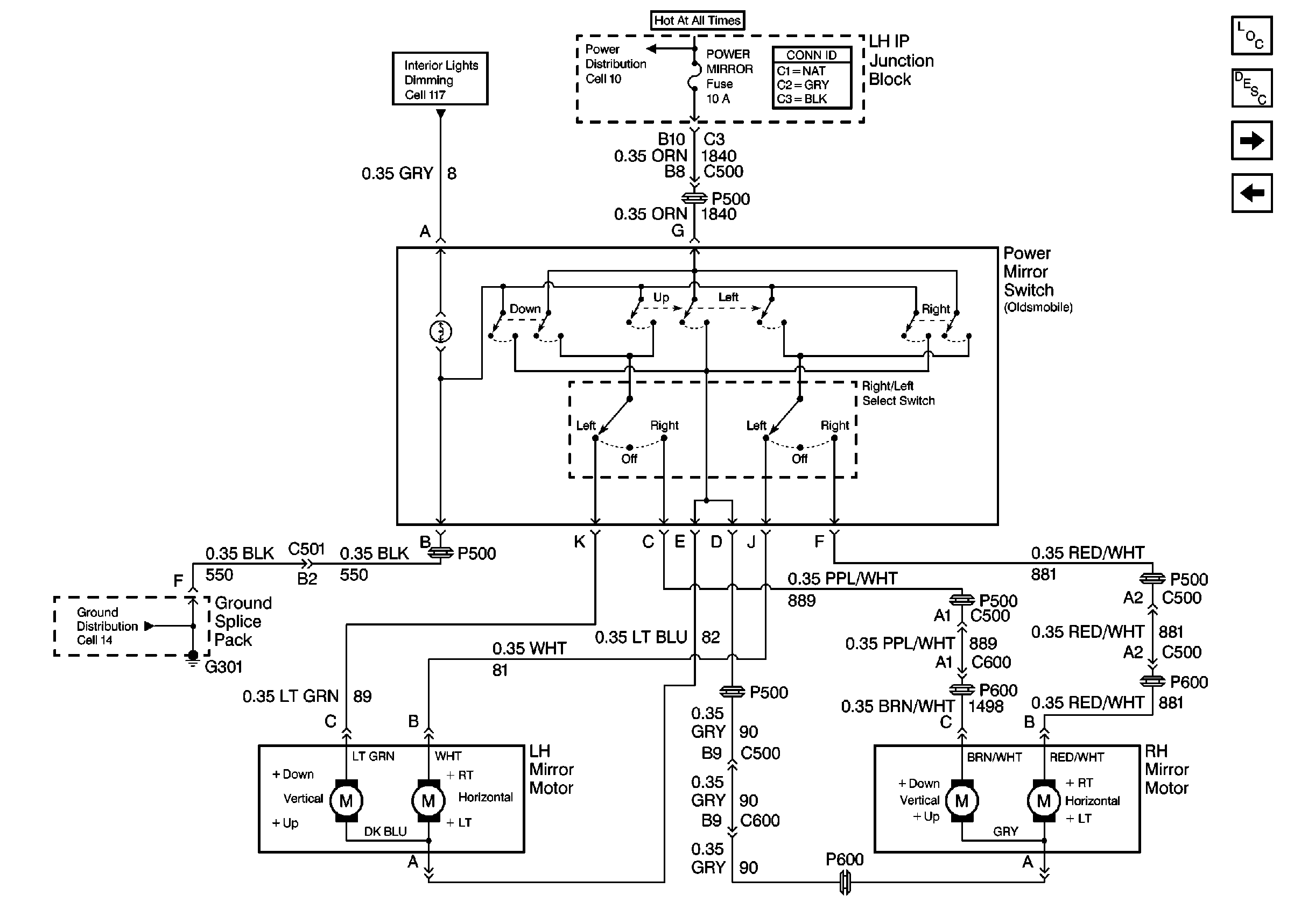
Figure
1:
Oldsmobile
Power Door Systems Components
Outside Mirrors Circuit Description
Pontiac
Ground Distribution Schematics
Interior Lights Dimming Schematics
Power Distribution Schematics
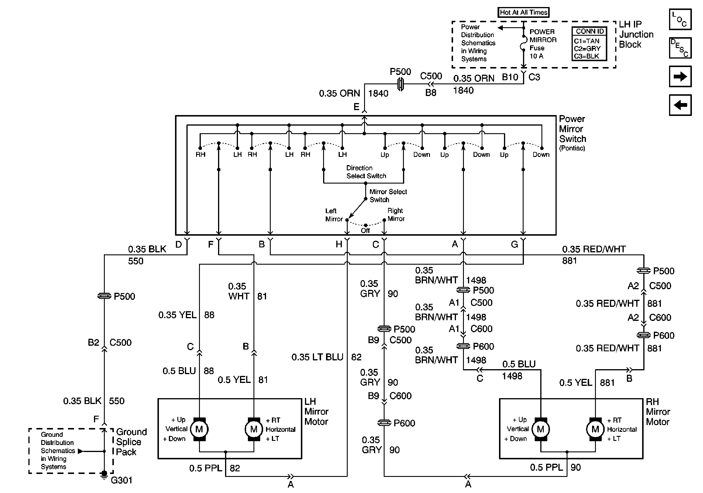
Figure
2:
Pontiac
Power Door Systems Components
Outside Mirrors Circuit Description
Oldsmobile
Power Distribution Schematics
Ground Distribution Schematics