GM Service Manual Online
For 1990-2009 cars only
Makes
🢒
Chevrolet
🢒
2000
🢒
Alero Export
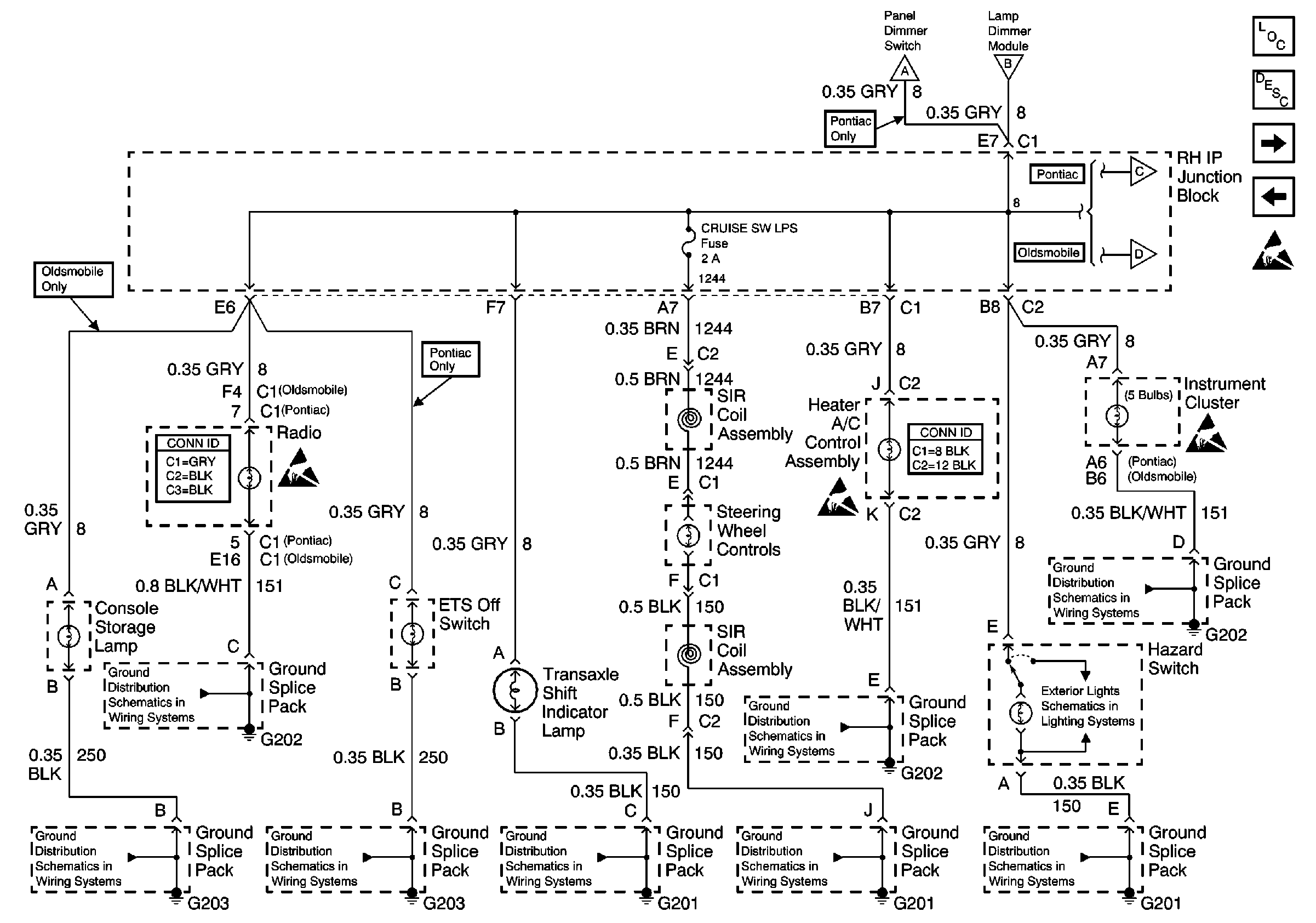
🢒 Instrument Panel Lamps
Instrument Panel Lamps
Instrument Panel Lamps
Lighting Systems Components
Interior Lights Dimming Circuit Description
Window and Door Lock Switches (Pontiac)
Instrument Panel Dimmer Switch and Lamp Dimmer Module
Instrument Panel Dimmer Switch and Lamp Dimmer Module
Instrument Panel Dimmer Switch and Lamp Dimmer Module
Window and Door Lock Switches (Pontiac)
Window and Door Lock Switches (Oldsmobile)
Exterior Lights Schematics
Ground Distribution Schematics
Ground Distribution Schematics
Ground Distribution Schematics
Ground Distribution Schematics
Ground Distribution Schematics
Ground Distribution Schematics
Ground Distribution Schematics
Ground Distribution Schematics