GM Service Manual Online
For 1990-2009 cars only

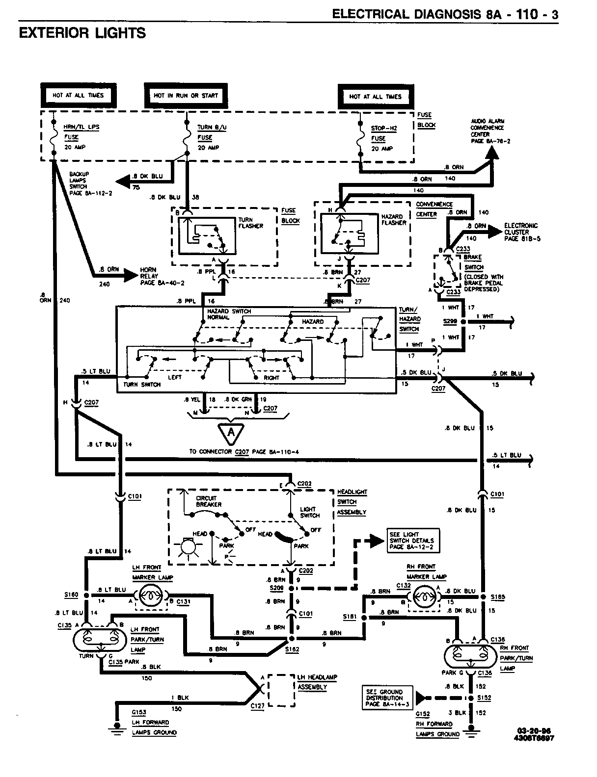
SMU - SECTION 8A - 110 - EXTERIOR LIGHTS - REVISED

SUBJECT: SERVICE MANUAL UPDATE - SECTION 8A-110 - EXTERIOR LIGHTS - REVISED TEXT PAGES AND ART PAGES

MODELS: 1994 CHEVROLET AND GMC M/L MODELS

THIS BULLETIN REVISES THE SYSTEM SCHEMATIC, COMPONENT LOCATION INDEX, CONNECTOR END VIEW AND COMPONENT LOCATION VIEW FOR THE EXTERIOR LIGHTS SYSTEM IN SECTION 8A-110.

FIGURES: 0 ATTACHMENTS: 4


Object Number: 96357  Size: FS


Object Number: 96358  Size: FS


Object Number: 96359  Size: FS


Object Number: 96360  Size: FS

GENERAL MOTORS BULLETINS ARE INTENDED FOR USE BY PROFESSIONAL TECHNICIANS, NOT A "DO-IT-YOURSELFER". THEY ARE WRITTEN TO INFORM THOSE TECHNICIANS OF CONDITIONS THAT MAY OCCUR ON SOME VEHICLES, OR TO PROVIDE INFORMATION THAT COULD ASSIST IN THE PROPER SERVICE OF A VEHICLE. PROPERLY TRAINED TECHNICIANS HAVE THE EQUIPMENT, TOOLS, SAFETY INSTRUCTIONS AND KNOW-HOW TO DO A JOB PROPERLY AND SAFELY. IF A CONDITION IS DESCRIBED, DO NOT ASSUME THAT THE BULLETIN APPLIES TO YOUR VEHICLE, OR THAT YOUR VEHICLE WILL HAVE THAT CONDITION. SEE A GENERAL MOTORS DEALER SERVICING YOUR BRAND OF GENERAL MOTORS VEHICLE FOR INFORMATION ON WHETHER YOUR VEHICLE MAY BENEFIT FROM THE INFORMATION.

COPYRIGHT 1996 GENERAL MOTORS CORPORATION. ALL RIGHTS RESERVED.