GM Service Manual Online
For 1990-2009 cars only
Makes
🢒
Chevrolet
🢒
1998
🢒
Astro - 2WD
🢒
Steering
🢒
Variable Effort Steering
🢒 Steering Assist Schematics
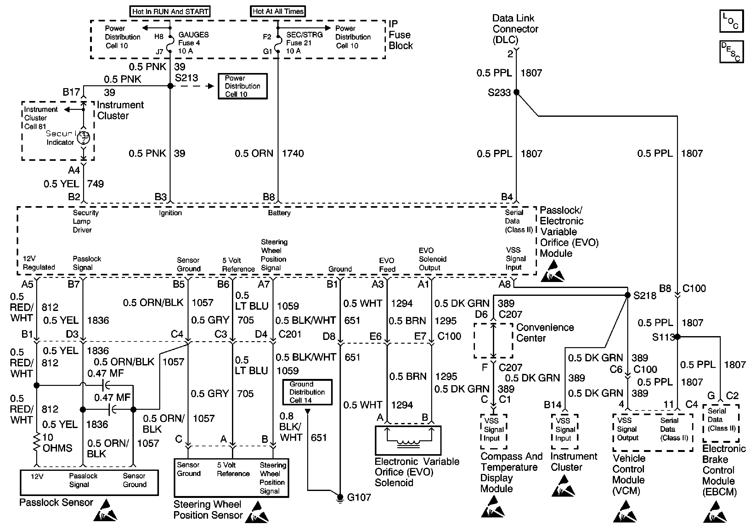
Cell 45 Electronic Variable Orifice (EVO)
Steering Controls Components
Variable Effort Steering Description
Fuse Block Schematics
Power Distribution Schematics
Power Distribution Schematics
Fuse Block Schematics
Ground Distribution Schematics
Handling ESD Sensitive Parts Notice
Handling ESD Sensitive Parts Notice
Handling ESD Sensitive Parts Notice
Handling ESD Sensitive Parts Notice
Handling ESD Sensitive Parts Notice
Handling ESD Sensitive Parts Notice
Fuse Block Schematics
Handling ESD Sensitive Parts Notice