GM Service Manual Online
For 1990-2009 cars only
Makes
🢒
Chevrolet
🢒
1998
🢒
Astro - 2WD
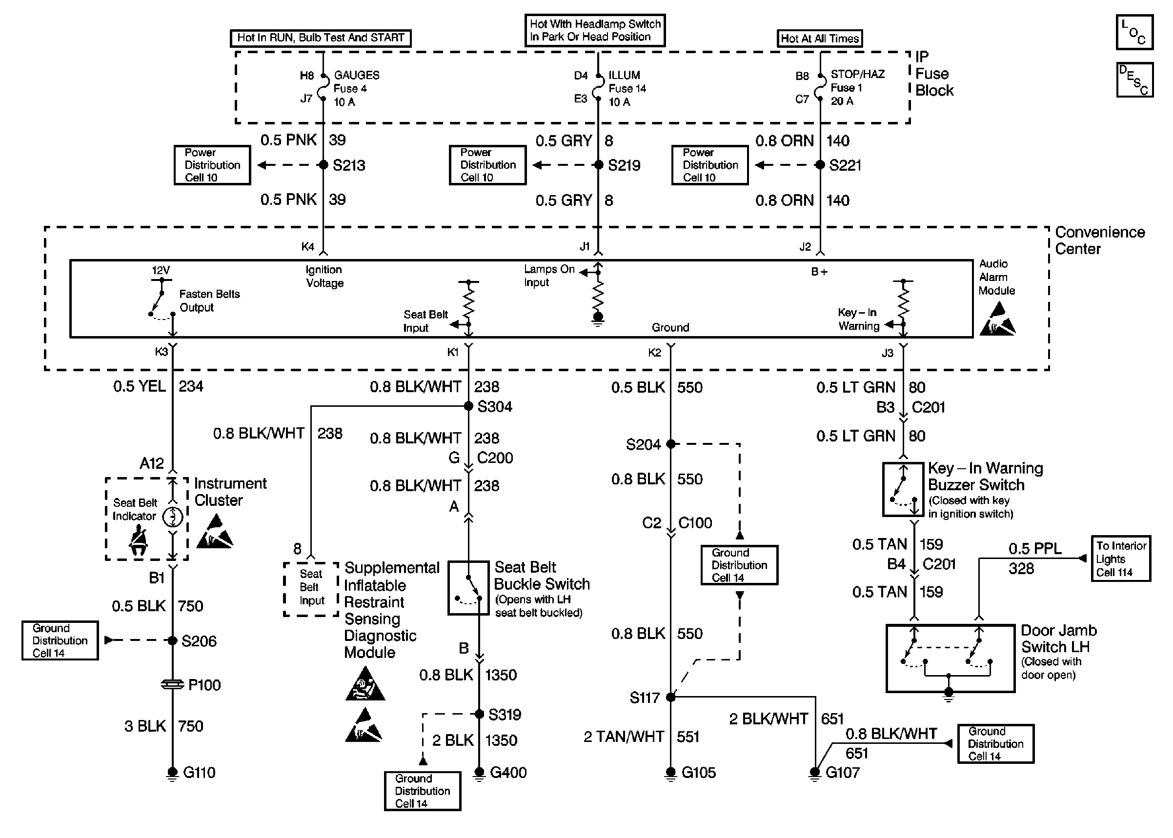
🢒 Cell 76 Audible Warnings
Cell 76 Audible Warnings
Cell 76 Audible Warnings
Instrument Cluster Components
Audible Warnings Circuit Description
GAUGES, AIR BAG Fuses
ILLUM Fuse
B+ Bus
Handling ESD Sensitive Parts Notice
Cell 14 (G107, G105)
Handling ESD Sensitive Parts Notice
SIR Caution
Handling ESD Sensitive Parts Notice
Cell 14 (G110)
LH Front Seat
Cell 114 (Interior Lamp Control Module, Remote Control Door Lock Receiver, Rear Door Jamb)
Cell 14 (G107, G105)