GM Service Manual Online
For 1990-2009 cars only
Makes
🢒
Chevrolet
🢒
1998
🢒
Astro - 2WD
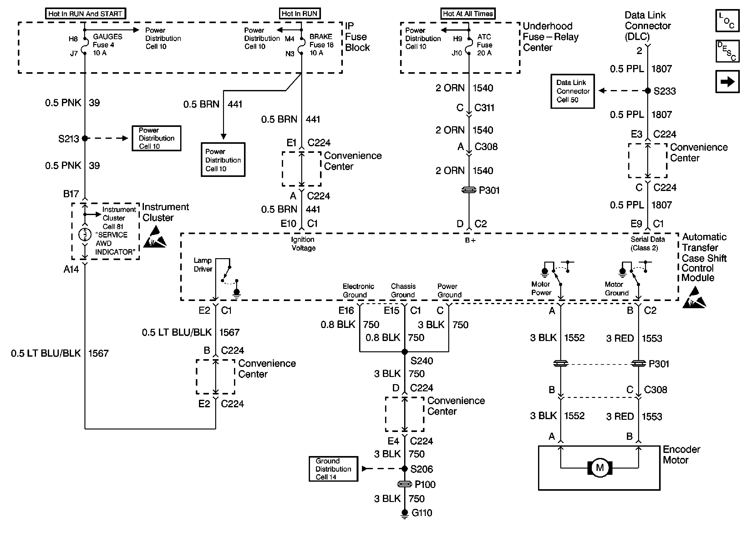
🢒 Cell 38: Power, Ground, Motor Controls and Data Link
Cell 38: Power, Ground, Motor Controls and Data Link
Cell 38: Power, Ground, Motor Controls and Data Link
Transfer Case Control Components
Transfer Case Circuit Description
Cell 38: Transfer Case Vehicle Speed Sensors
Data Link Connector Schematics
Transfer Case Control Schematic Icons
Cell 14 (G110)
Handling ESD Sensitive Parts Notice
HTR-A/C, BRAKE, CRUISE Fuses
HTR-A/C, BRAKE, CRUISE Fuses
GAUGES, AIR BAG Fuses
GAUGES, AIR BAG Fuses