GM Service Manual Online
For 1990-2009 cars only
Makes
🢒
Chevrolet
🢒
1998
🢒
Astro - 2WD
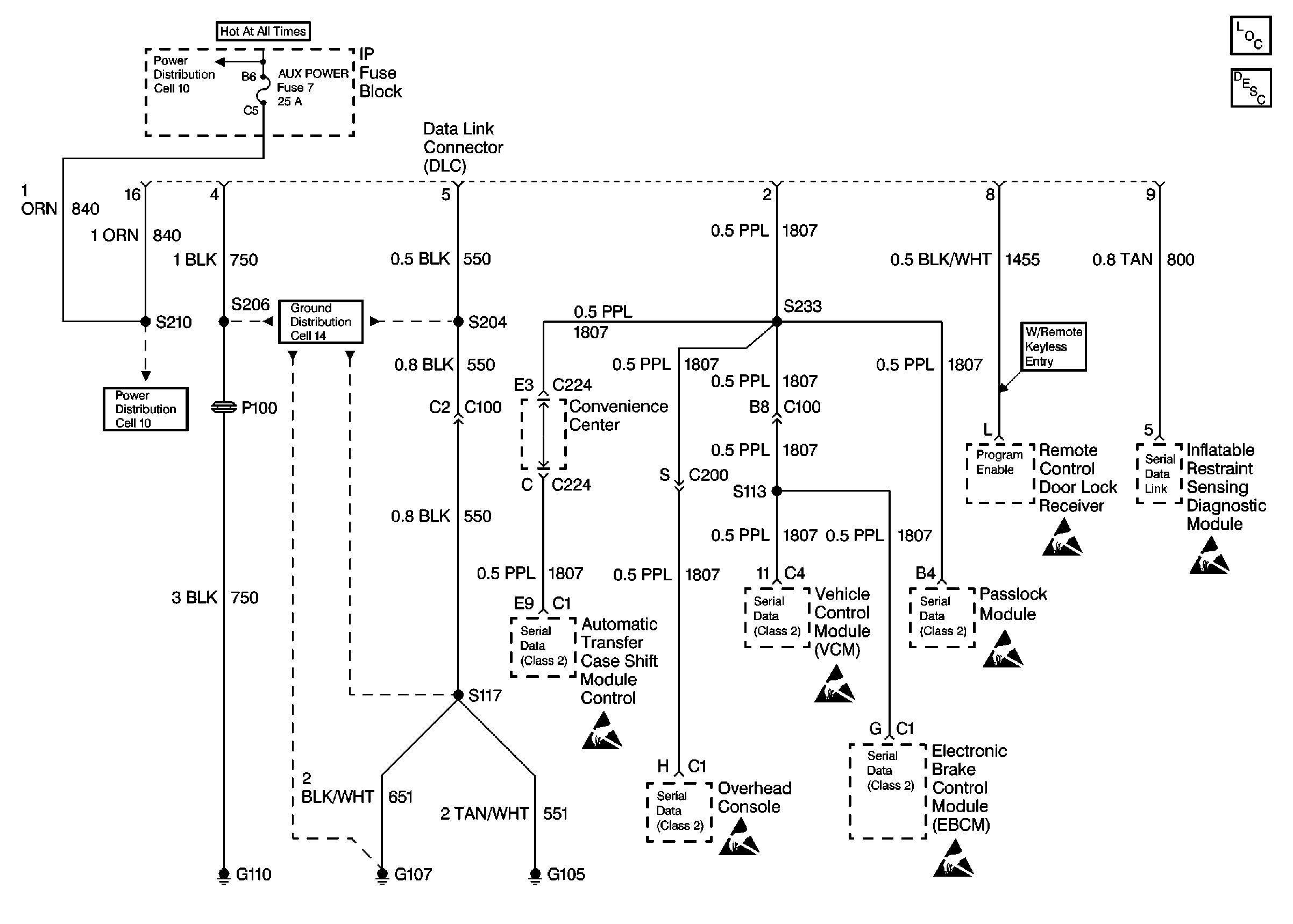
🢒 Cell 50 Data Link Connector (DLC) Pin Assignment
Cell 50 Data Link Connector (DLC) Pin Assignment
Cell 50 Data Link Connector (DLC) Pin Assignment
Power and Grounding Component Views
Data Link Connector Circuit Description
STOP/HAZ, AUX PWR Fuses
Cell 14 (G110)
Handling ESD Sensitive Parts Notice
Handling ESD Sensitive Parts Notice
Handling ESD Sensitive Parts Notice
Handling ESD Sensitive Parts Notice
Handling ESD Sensitive Parts Notice