GM Service Manual Online
For 1990-2009 cars only
Makes
🢒
Chevrolet
🢒
1998
🢒
Astro - 2WD
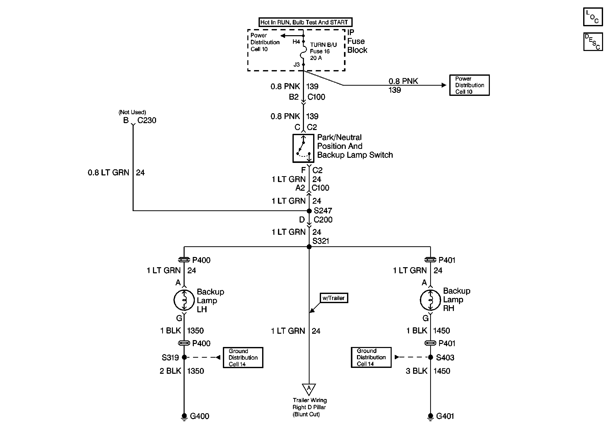
🢒 Cell 112 Backup Lights
Cell 112 Backup Lights
Lighting Systems Components
Backup Lamp Circuit Description Non VE1
Cell 14 (G401)
G400, G301, and G404
Trailer Wiring
TURN-B/U, TRANS Fuses, and WINDOWS Circuit Breaker
TURN-B/U, TRANS Fuses, and WINDOWS Circuit Breaker