GM Service Manual Online
For 1990-2009 cars only
Makes
🢒
Chevrolet
🢒
1998
🢒
Astro - 2WD
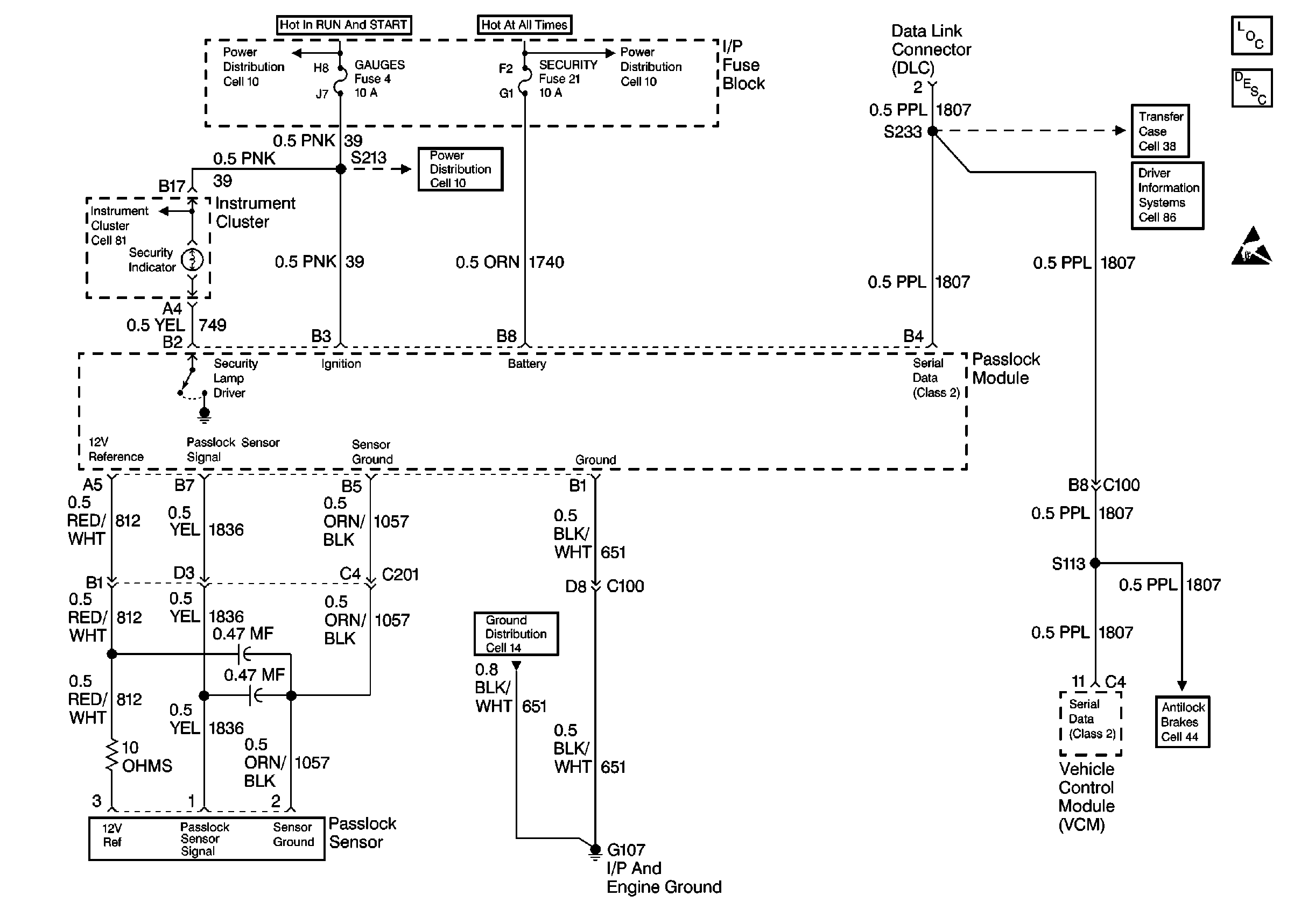
🢒 Cell 133 Theft Deterrent
Cell 133 Theft Deterrent
Cell 133 Theft Deterrent
Theft Deterrent System Components
GAUGES, AIR BAG Fuses
CTSY (cont), PK LPS, DRL, SECURITY Fuses
Vehicle Theft Deterrent (VTD) Description
Handling ESD Sensitive Parts Notice
GAUGES, AIR BAG Fuses
Instrument Cluster: Analog Schematics
Cell 14 (G107, G105)