GM Service Manual Online
For 1990-2009 cars only
Makes
🢒
Chevrolet
🢒
1999
🢒
Astro - 2WD
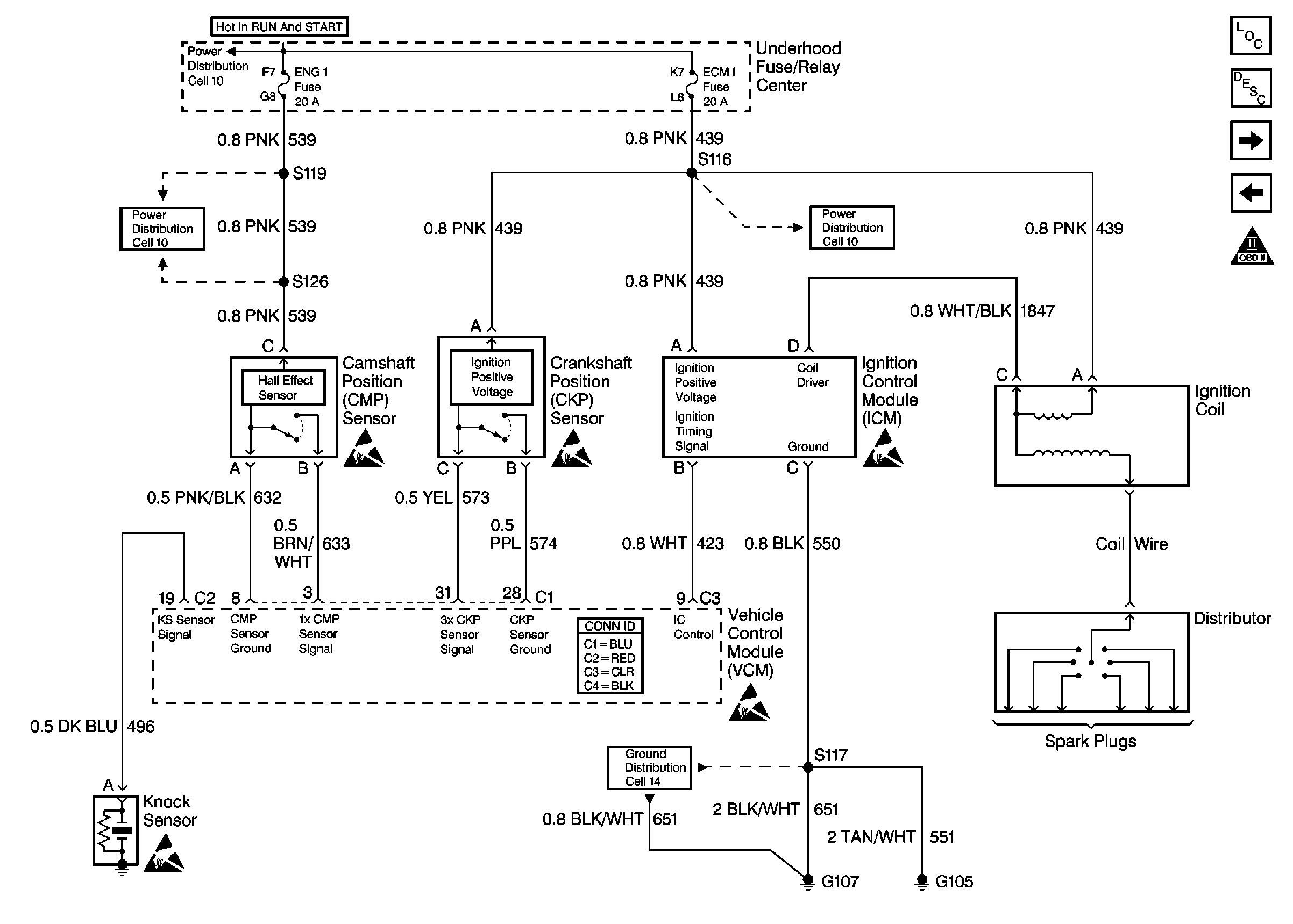
🢒 Ignition System Controls
Ignition System Controls
Ignition System Controls
Engine Controls Components
Enhanced Ignition System Description
Fuel Delivery
Power and Ground
Engine Controls Schematic Icons
Engine Controls Schematic Icons
Engine Controls Schematic Icons
Engine Controls Schematic Icons
Engine Controls Schematic Icons
Engine Controls Schematic Icons
Ignition Switch, Run/ACC, Run/Start Bus
Ignition Switch, Run/ACC, Run/Start Bus
Ignition Switch, Run/ACC, Run/Start Bus
Cell 14 (G107, G105)