GM Service Manual Online
For 1990-2009 cars only
Makes
🢒
Chevrolet
🢒
2000
🢒
Astro - 2WD
🢒
Body and Accessories
🢒
Seats
🢒 Power Seats Schematics
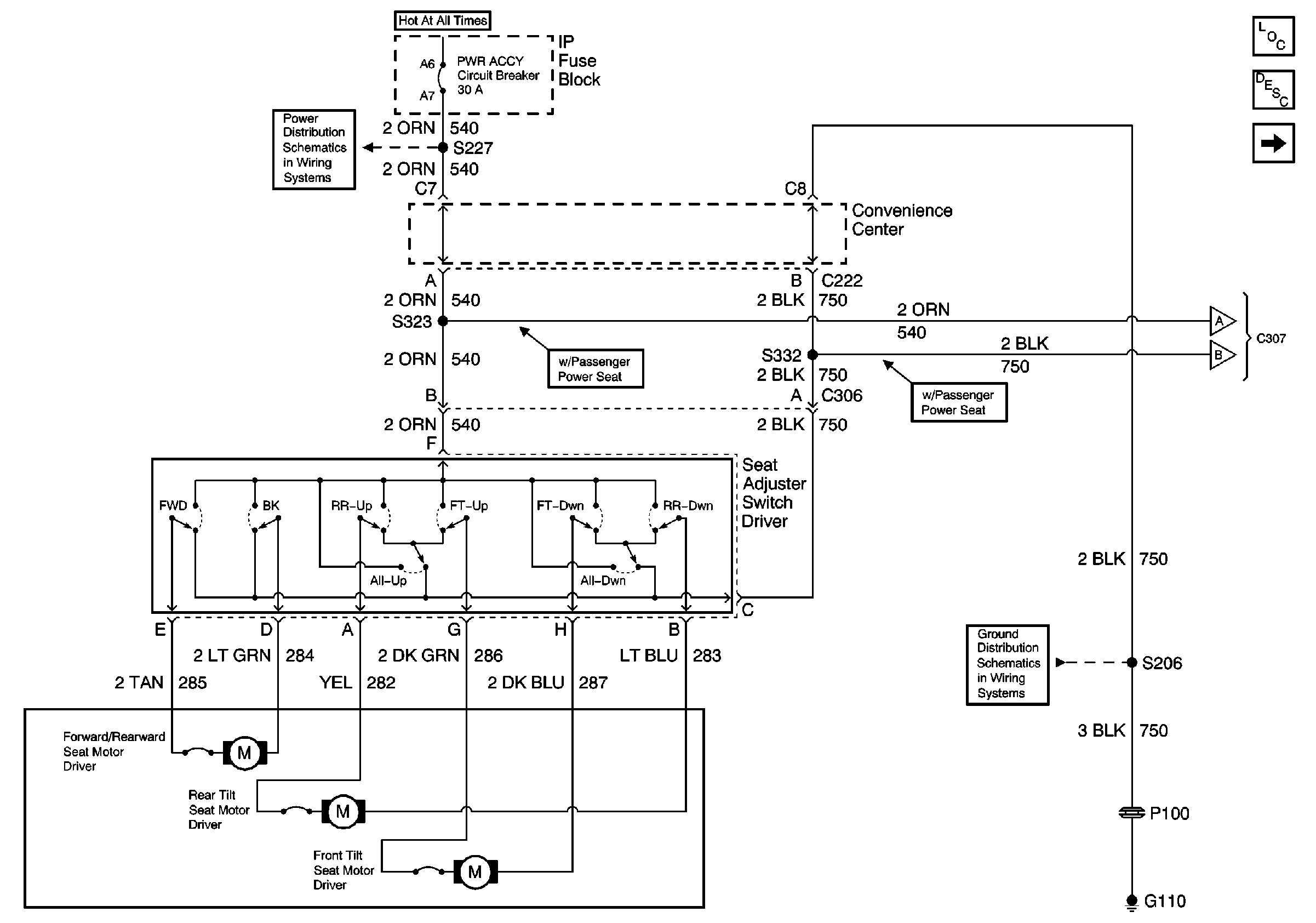
Figure
1:
Power Seat Schematics (1 of 2)
Power Seat Systems Components
Power Seats Circuit Description
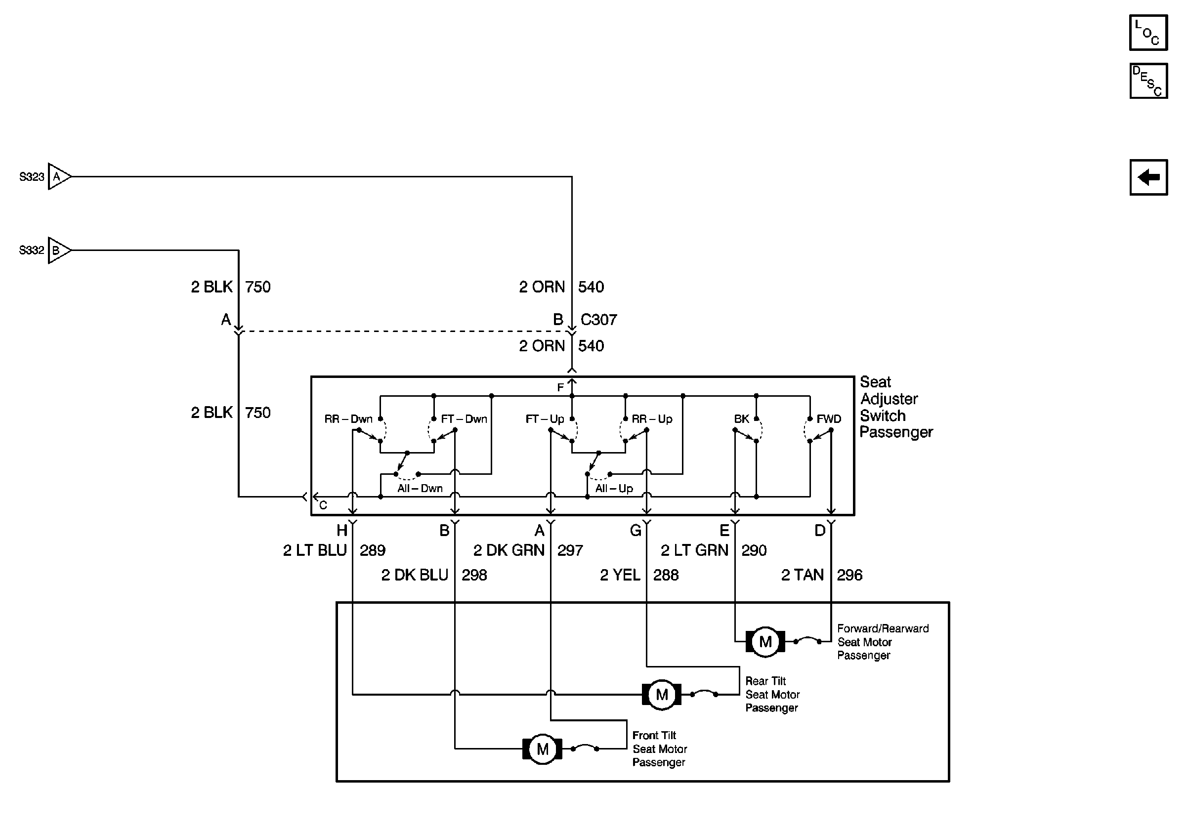
Power Seat Schematics (2 of 2)
PWR ACCY Circuit Breaker
G110 (2 of 2)
Power Seat Schematics (2 of 2)
Power Seat Schematics (2 of 2)
Figure
2:
Power Seat Schematics (2 of 2)
Power Seat Systems Components
Power Seats Circuit Description
Power Seat Schematics (1 of 2)
Power Seat Schematics (1 of 2)
Power Seat Schematics (1 of 2)