GM Service Manual Online
For 1990-2009 cars only
Makes
🢒
Chevrolet
🢒
2001
🢒
Astro - 2WD
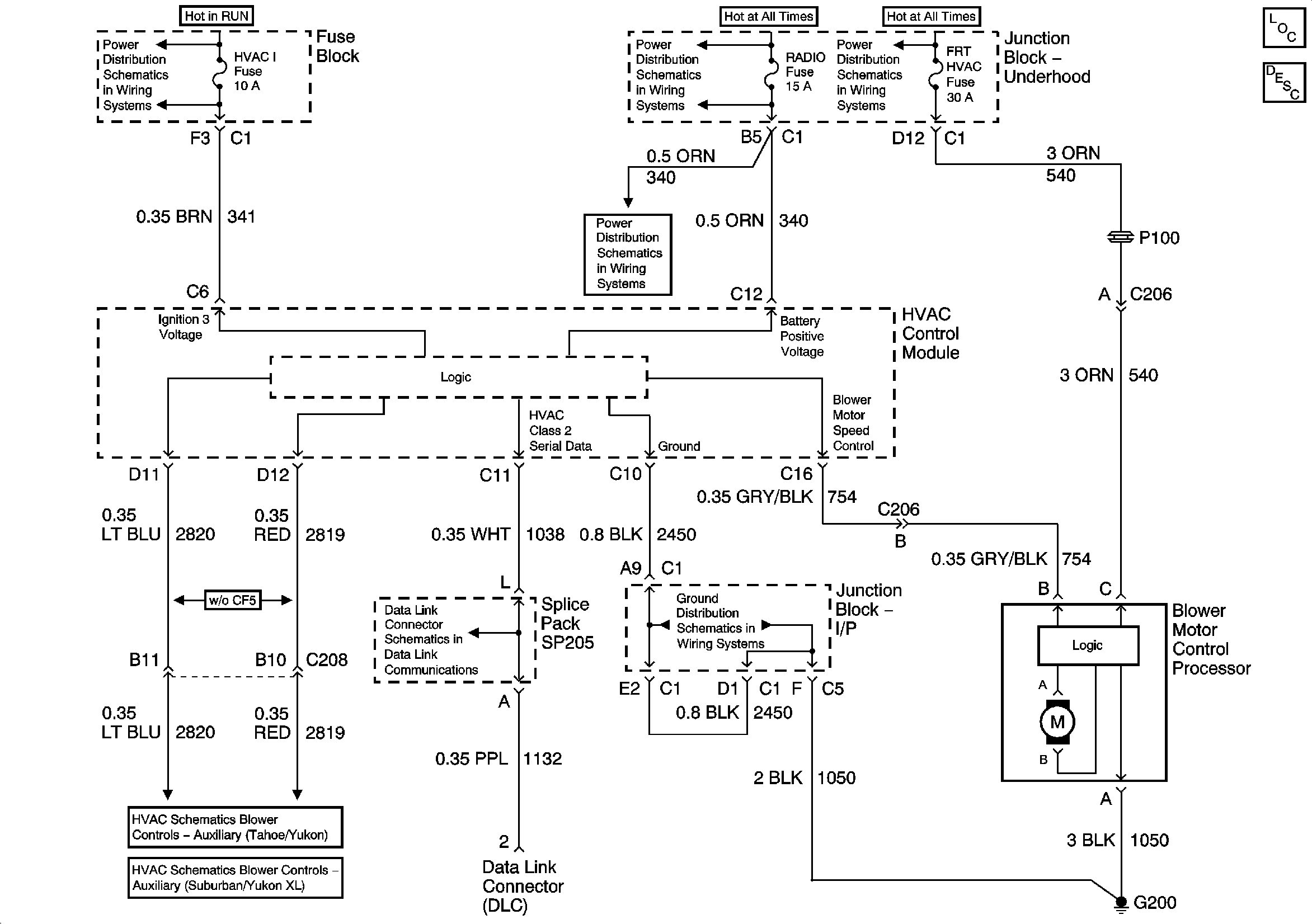
🢒 Primary Blower Controls
Primary Blower Controls
Master Electrical Component List
Air Delivery Description and Operation
Power Distribution Schematics
Power Distribution Schematics
Power Distribution Schematics
Power Distribution Schematics
Ground Distribution Schematics
Data Link Connector Schematics
Auxiliary Blower Controls - w/o Sunroof (Tahoe/Yukon)
Auxiliary Blower Controls - w/o Sunroof (Suburban/Yukon XL)