GM Service Manual Online
For 1990-2009 cars only
Makes
🢒
Chevrolet
🢒
2001
🢒
Astro - 2WD
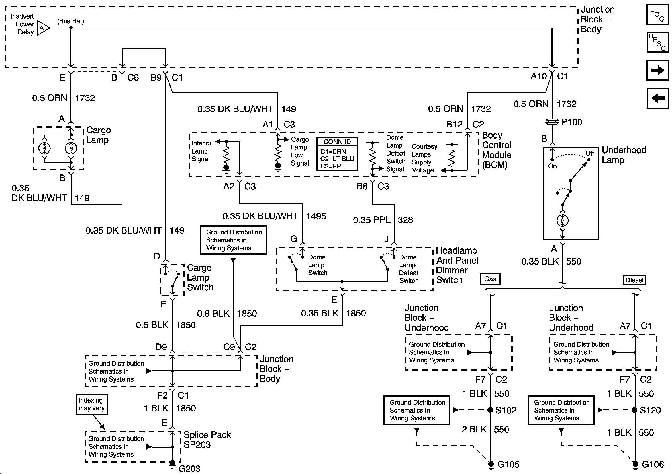
🢒 Cargo and Underhood Lamp Control
Cargo and Underhood Lamp Control
Cargo and Underhood Lamp Control
Master Electrical Component List
Interior Lighting Systems Description and Operation
Parklamp Signal and Ashtray Lamp
Courtesy and Dome Lamp Control
Courtesy and Dome Lamp Control
G203 - 3 of 4 - Base Pickup
G203 - 3 of 4 - Base Pickup
G203 - 1 of 4
G104 - Gas
G104 - Gas
G106 - Diesel
G106 - Diesel