GM Service Manual Online
For 1990-2009 cars only
Makes
🢒
Chevrolet
🢒
1997
🢒
Astro - 4WD
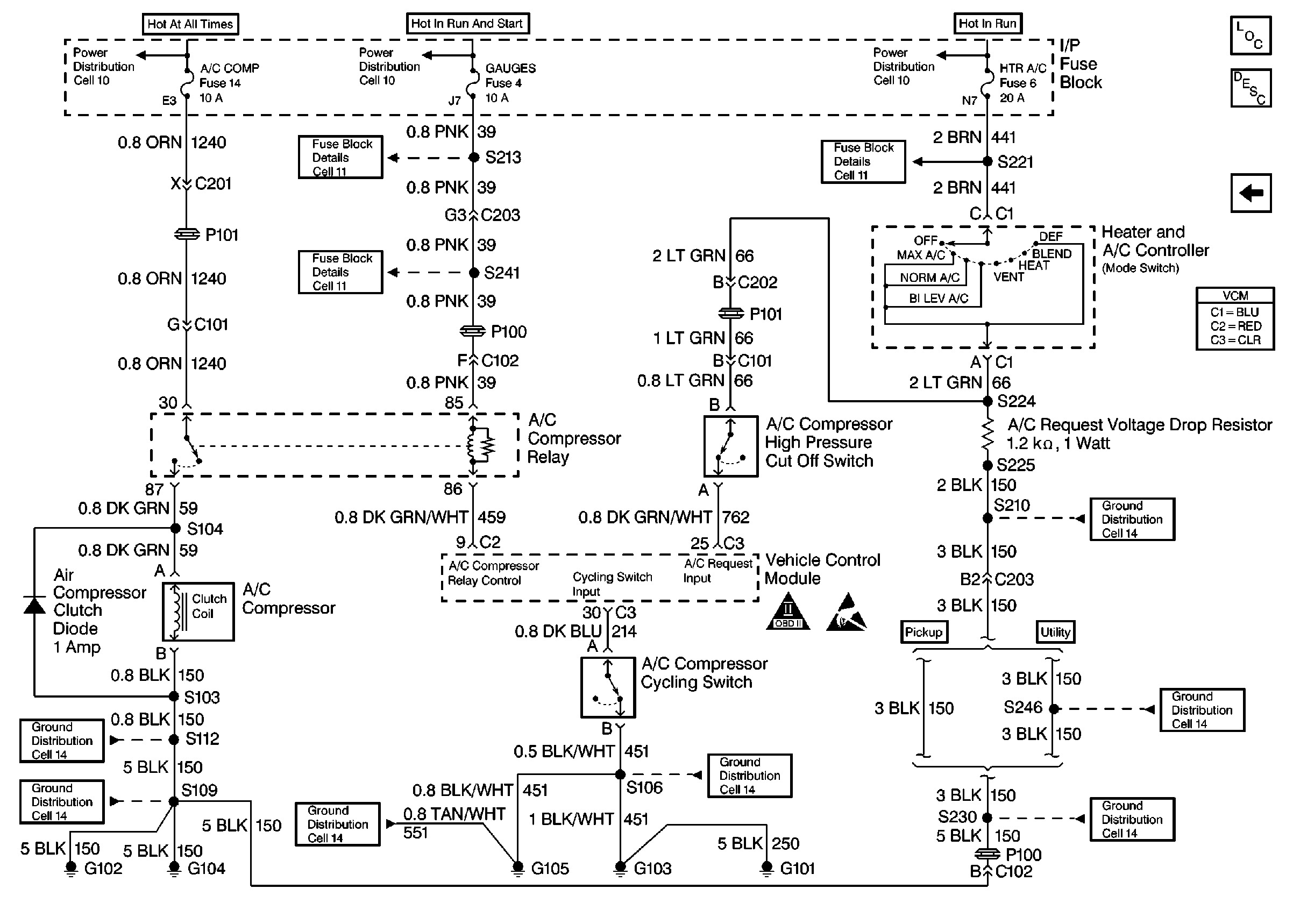
🢒 AC Controls
AC Controls
AC Controls
Engine Controls Components
Vehicle Control Module VCM
Automatic Transmission Range Inputs
OBD II Symbol Description Notice
Handling Electrostatic Discharge Sensitive Parts Notice