GM Service Manual Online
For 1990-2009 cars only
Makes
🢒
Chevrolet
🢒
1999
🢒
Astro - 4WD
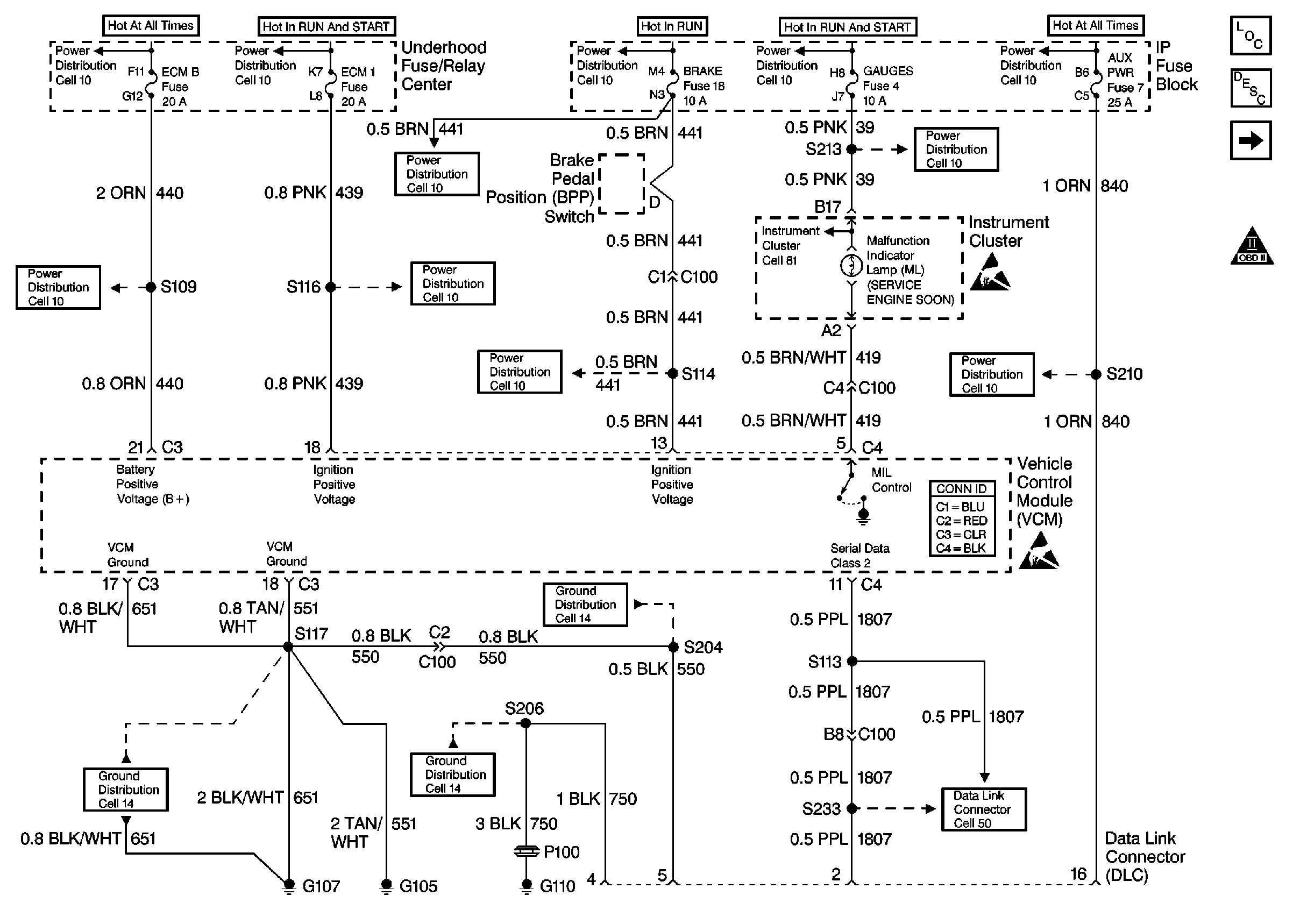
🢒 Power and Ground
Power and Ground
Power and Ground
Engine Controls Components
Vehicle Control Module Description
Ignition System Controls
Engine Controls Schematic Icons
Engine Controls Schematic Icons
Engine Controls Schematic Icons
Cell 14 (G107, G105)
STOP/HAZ, AUX PWR Fuses
STOP/HAZ, AUX PWR Fuses
GAUGES, AIR BAG Fuses
GAUGES, AIR BAG Fuses
HTR-A/C, BRAKE, CRUISE Fuses
HTR-A/C, BRAKE, CRUISE Fuses
HTR-A/C, BRAKE, CRUISE Fuses
ECM-I Fuse
ECM-I Fuse
HTD MIR/RR DEFOG, A/C COMP, HORN, ECM-B Fuses
HTD MIR/RR DEFOG, A/C COMP, HORN, ECM-B Fuses
Cell 14 (G107, G105)
Cell 14 (G107, G105)
Cell 14 (G110)