GM Service Manual Online
For 1990-2009 cars only
Makes
🢒
Chevrolet
🢒
2001
🢒
Astro - 4WD
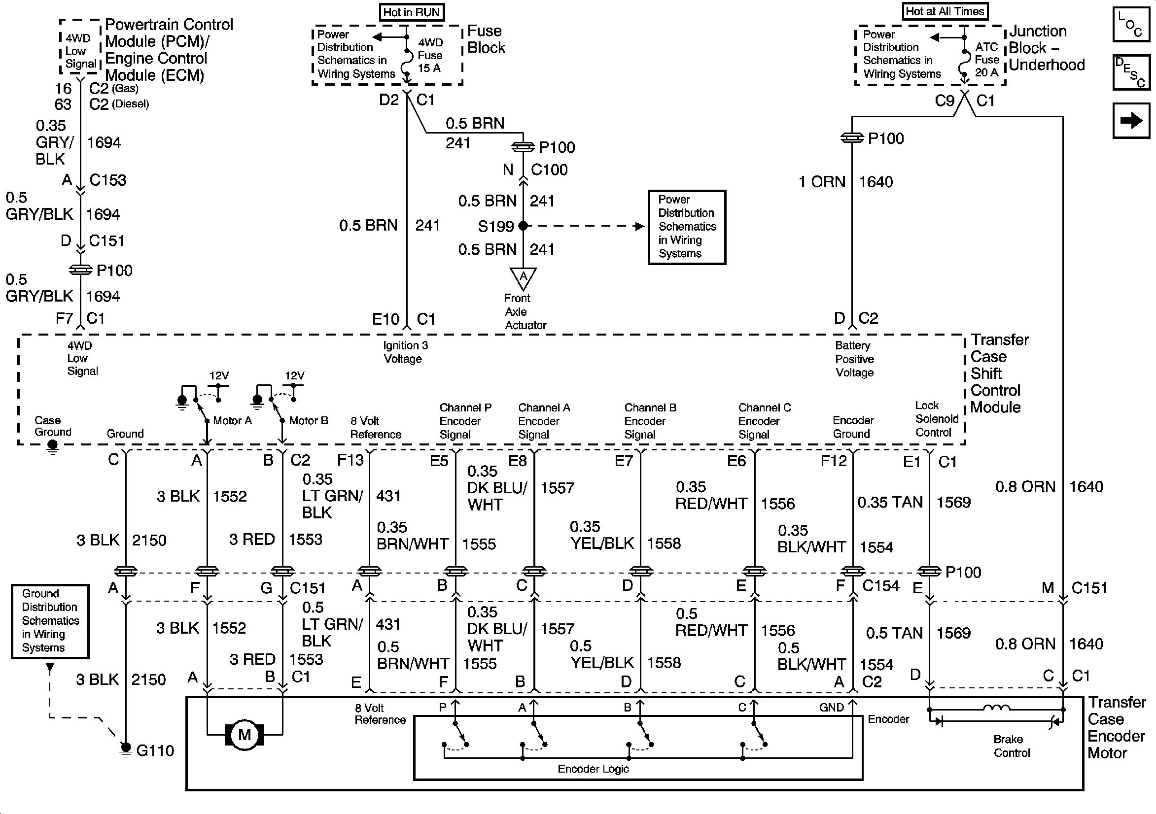
🢒 4WD and ATC Fuse, Transfer Case Encoder Motor
4WD and ATC Fuse, Transfer Case Encoder Motor
Module Power, Ground, and Transfer Case Encoder Motor
Master Electrical Component List
Transfer Case Description and Operation
Propshaft Speed Sensors
IGNITION, RUN, and START Bus Bar
4WD and HVAC I Fuses
B+ Bus Bar
G100 and G110
Propshaft Speed Sensors