GM Service Manual Online
For 1990-2009 cars only
Makes
🢒
Chevrolet
🢒
1998
🢒
Blazer - 2WD
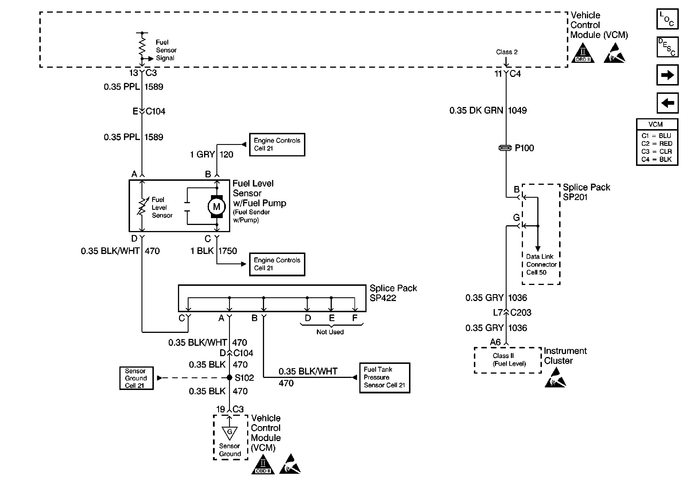
🢒 Pickup Fuel Level Sensor
Pickup Fuel Level Sensor
Pickup Fuel Level Sensor
Pickup Fuel Pump Controls
Pickup Fuel Pump Controls
Pickup Engine Sensors
Pickup Engine Sensors
OBD II Symbol Description Notice
Handling Electrostatic Discharge Sensitive Parts Notice
Handling Electrostatic Discharge Sensitive Parts Notice
OBD II Symbol Description Notice
Handling Electrostatic Discharge Sensitive Parts Notice
Engine Controls Components
Vehicle Control Module Description
Utility Fuel Pump Controls
Utility Fuel Level Sensor